EasyManua.ls Logo

Crestron SIMPL Windows - Page 50

Crestron SIMPL Windows
76 pages
Print Icon
To Next Page IconTo Next Page
To Next Page IconTo Next Page
To Previous Page IconTo Previous Page
To Previous Page IconTo Previous Page
Loading...
Software Crestron SIMPL Windows
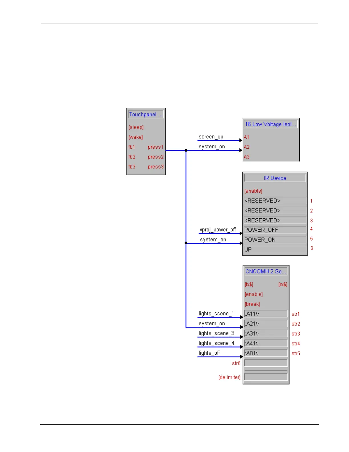
The nature of the SIMPL language makes it relatively easy to cause multiple events
to occur off of a single button press (or any event for that matter). For example, if a
button labeled ‘system on’ were designed to lower the screen, turn on the video
projector, and select a certain lighting preset, this could be accomplished by
connecting the button’s output signal to a relay to lower the screen, to the
‘Power_On’ command on the projector’s IR driver, and to a string literal on the RS-
232 driver for the lighting system. Without any logic programming we have
accomplished our goal. This is the program shown.
Single Button Press Example
44 Crestron SIMPL Windows Primer – DOC. 6253

Table of Contents

Other manuals for Crestron SIMPL Windows

Related product manuals