EasyManua.ls Logo

Cub Cadet Challenger 700 - Page 213

Cub Cadet Challenger 700
244 pages
Print Icon
To Next Page IconTo Next Page
To Next Page IconTo Next Page
To Previous Page IconTo Previous Page
To Previous Page IconTo Previous Page
Loading...
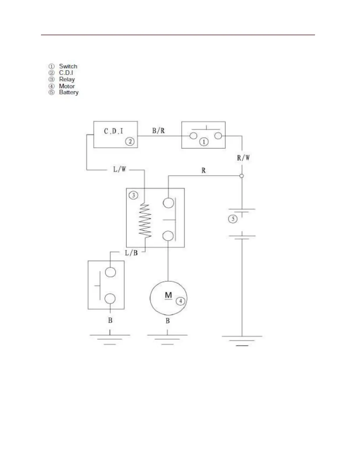
Electrical
615
Electric Starting System

Other manuals for Cub Cadet Challenger 700

Related product manuals