EasyManua.ls Logo

Daewoo DIR-220 - 5 Diagram; Wiring Dirgram

Daewoo DIR-220
39 pages
Print Icon
To Next Page IconTo Next Page
To Next Page IconTo Next Page
To Previous Page IconTo Previous Page
To Previous Page IconTo Previous Page
Loading...
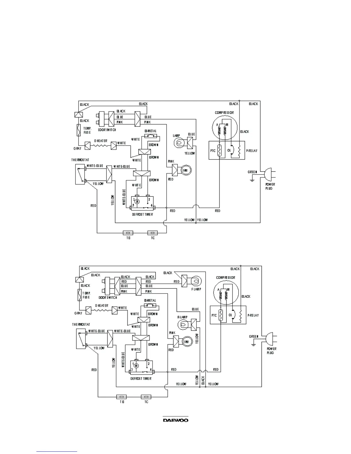
5. DIAGRAM
5-1. WIRING DIAGRAM
1) DIR-220
2) DIR-300
15

Related product manuals