EasyManua.ls Logo

Daewoo FR-631KD - Circuit & Wire Diagram

Daewoo FR-631KD
23 pages
Print Icon
To Next Page IconTo Next Page
To Next Page IconTo Next Page
To Previous Page IconTo Previous Page
To Previous Page IconTo Previous Page
Loading...
7
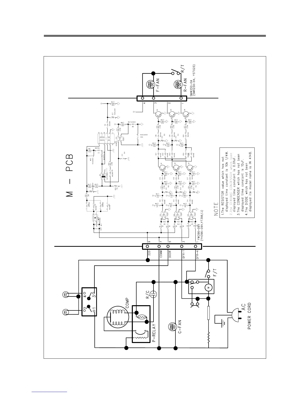
3-2. Circuit & Wire Diagram
Defrost
Heater
Bimetal
WH
BK
BR
RED
BU
BK
BK
DOOR
S/W
F-Lamp R-Lamp
Temp Fuse
77±5°C
BK WH
Input