EasyManua.ls Logo

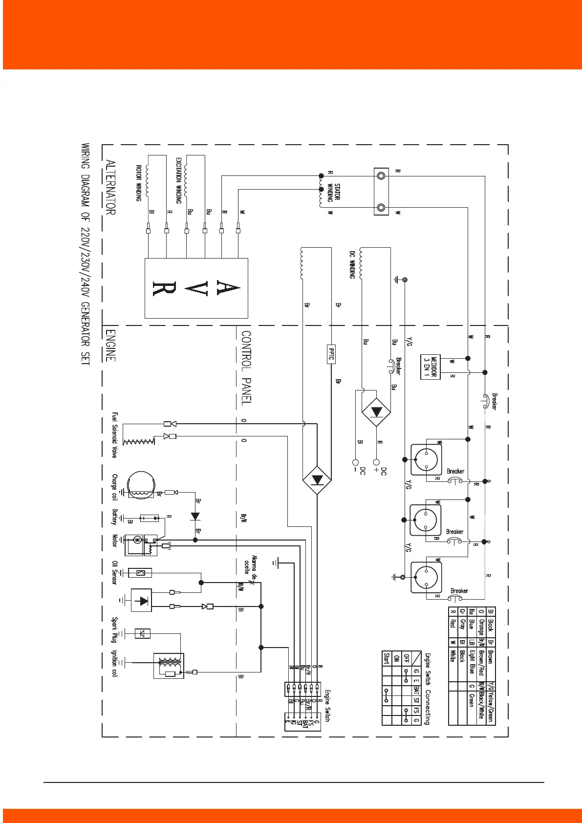
Daewoo GDA Series - ELECTRICAL SCHEMATIC DIAGRAM 3 - ELECTRIC START, MONOPHASE; Electric Start Monophase Wiring Diagram 3

Daewoo GDA Series
Print Icon
To Next Page IconTo Next Page
To Next Page IconTo Next Page
To Previous Page IconTo Previous Page
To Previous Page IconTo Previous Page
Loading...
ELECTRICAL SCHEMATIC DIAGRAM 3 - ELECTRIC START, MONOPHASE
44

Related product manuals