EasyManua.ls Logo

Daikin DX16 - AWUF SERIES WIRING DIAGRAMS

Daikin DX16
112 pages
Print Icon
To Next Page IconTo Next Page
To Next Page IconTo Next Page
To Previous Page IconTo Previous Page
To Previous Page IconTo Previous Page
Loading...
85
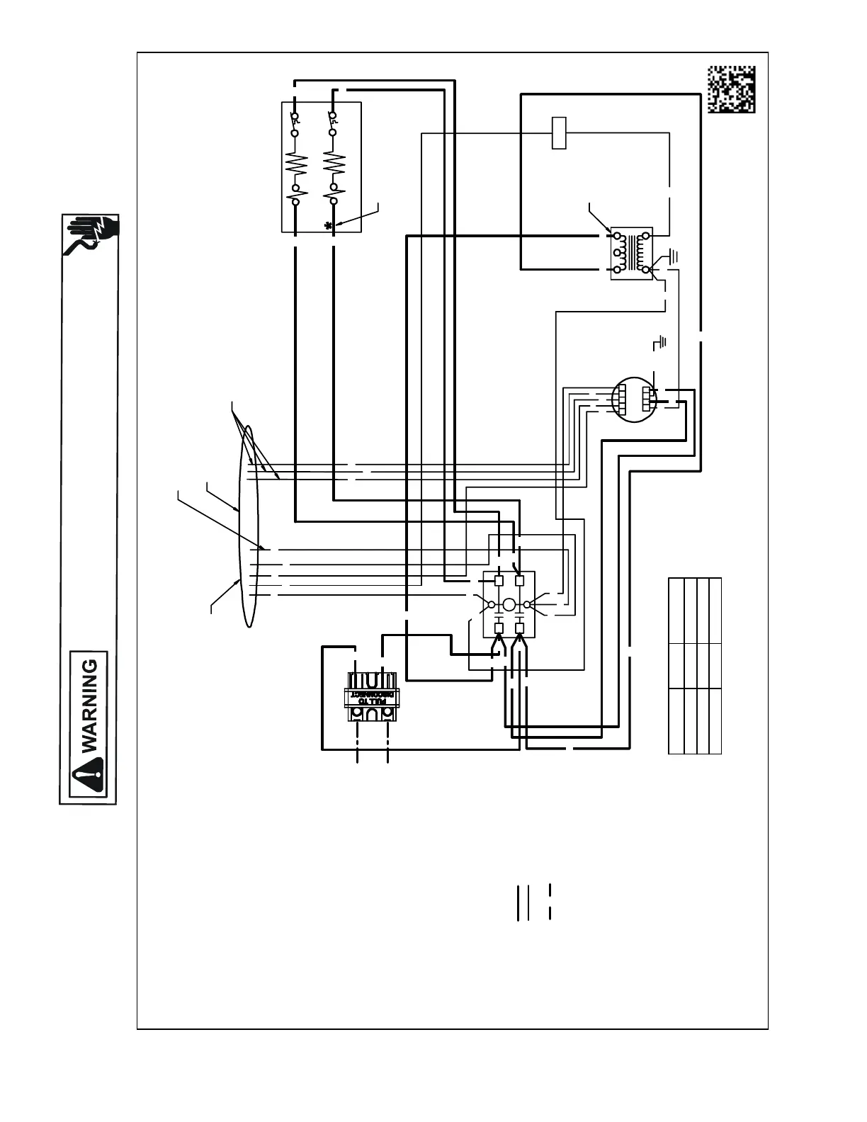
WIRING DIAGRAMS
HIGH VOLTAGE!
DISCONNECT ALL POWER BEFORE SERVICING OR INSTALLING THIS
UNIT. MULTIPLE POWER SOURCES MAY BE PRESENT. FAILURE TO
DO SO MAY CAUSE PROPERTY DAMAGE, PERSONAL INJURY OR DEATH.
Wiring is subject to change. Always refer to the wiring diagram on the unit for the most up-to-date wiring.
AWUF310516AE,AWUF310816AD,AWUF321016AD
BTUh NOMINALCFM
PURPLE 18 000600
PINK 24000800
YELL OW 30 000950
RD
PK
PK
GR
PU
PU
YL
WH
F
123
54
24V
1234 5
CLGN
EM
YL
TABLE-1
WIRE COLOR
0140A00542-A
240V
TR
HTR1
HTR2*
TL1
TL2*
DISC
SEENOTE1
C
L1
L2
T1
T2
BL
BR
WH
BK
RD
BK
BL
WH
WH
RD
RD
BL
RD
BK
BR
BK
BK
BK
BK
RD
RD
RD
RD
GR/YL
BL
BL
BL
NOTES:
1. REDWIRETOBEONTRANSFORMER
TERMINAL "3"FOR 230VOLTS ANDON
TERMINAL "2"FOR 208VOLTS.
2. CONFIRMSPEED TAPSELECTEDIS
APPROPRIATEFOR APPLICATION. IFSPEED
TAPS NEEDSTOBECHANGED,CONNECT
APPROPRIATEWIREFROMMOTOR TO
"Y"FROMTHERMOSTAT/CONDENSER(SEETABLE-1).
3. ASTERISK (*)INDICATES THAT HEATING
ELEMENT, THERMALLIMIT,RELAY AND
INTERCONNECTINGWIRES ANDJUMPERS
OF HEATER #2 AREDELETEDWITHSINGLE
ELEMENTUNITS.
4. COLORCODES:
BK - BLACK
BL - BLUE
BR - BROWN
GR - GREEN
PU - PURPLE
RD - RED
WH - WHITE
YL -YELLOW
5. WIRING CODE:
FACTORY WIRING:
HIGH VOLTAGE
LOWVOLTAGE
FIELD WIRING:
HIGH VOLTAGE
6. COMPONENTCODE:
C-CONTACTOR
DISC - DISCONNECT SWITCH
EM - EVAPORATER MOTOR
F-FUSE
HTR-HEATER ELEMENT
R-RELAY
SEQ-SEQUENCER
TL - THERMALLIMIT
TR - TRANSFORMER
BK
GR
RD
BK
BK
BK
BK
BK
RD
RD
RD
SEENOTE#3
MOTORCONNECTION
ONLY ONEWILLBECONNECTED
(SEE NOTE 2)
OPTIONAL
CONNECTION
UNUSED WIRESMUSTHAVETHEIR ENDS TAPEDOR
CAPPED
FIELDCONNECTIONS
SEENOTE2
USEN.E.C CLASS2WIRE
L2
RD
L1
BK

Table of Contents

Related product manuals