EasyManua.ls Logo

Daikin RKD60BVM - Page 198

Daikin RKD60BVM
210 pages
Print Icon
To Next Page IconTo Next Page
To Next Page IconTo Next Page
To Previous Page IconTo Previous Page
To Previous Page IconTo Previous Page
Loading...
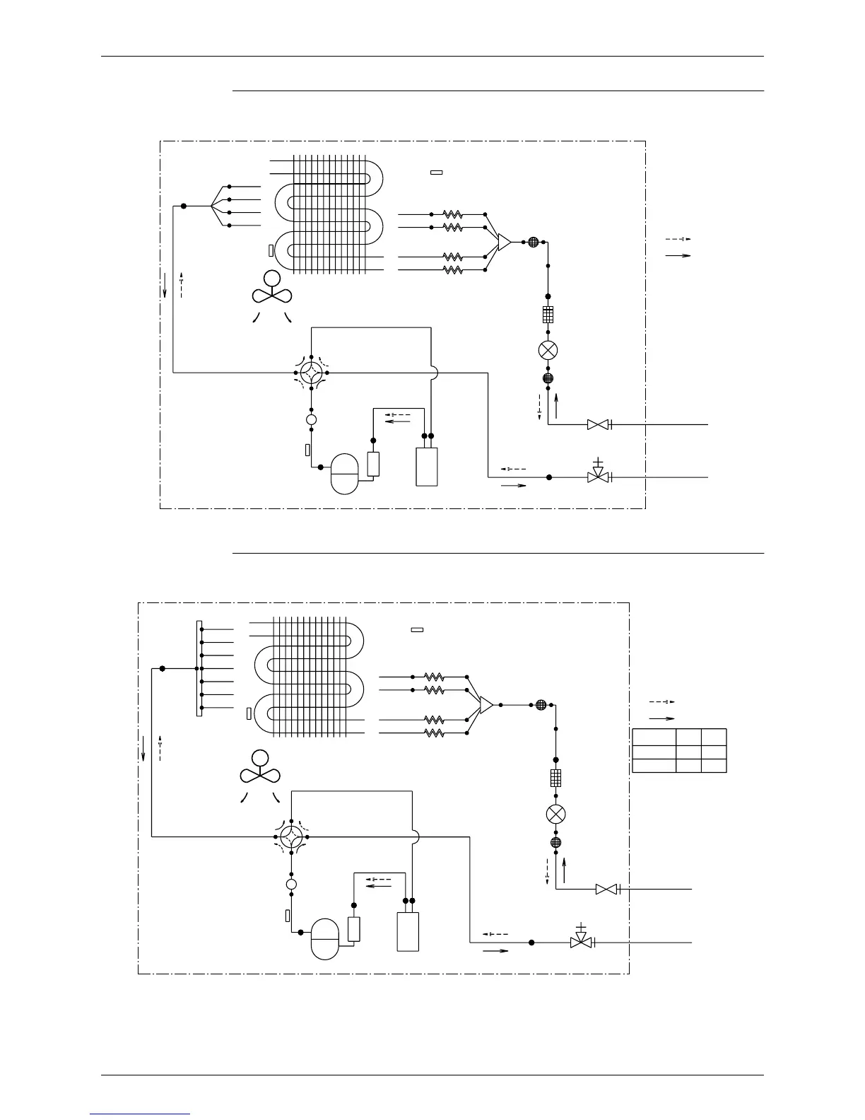
Si04-306 Piping Diagrams
Appendix 189
RXD50BVMA, RXD50BVMT
RXD 60/71 BVMA, RXD 60/71 BVMT
OUTDOOR UNIT
15.9CuT
HEAT EXCHANGER
THERMISTOR
12.7CuT
DISCHARGE PIPE
7.9CuT
7.9CuT
7.9CuT
7.9CuT
THERMISTOR
PROPELLER FAN
M
MUFFLER
HEAT EXCHANGER
7.9CuT
7.9CuT
VALVE
FOUR WAY
ON:HEATING
COMPRESSOR
12.7CuT
12.7CuT
12.7CuT
CAPILLARY TUBE 3
CAPILLARY TUBE 2
OUTDOOR TEMPARATURE
7.9CuT
7.9CuT
THERMISTOR
ACCUMLATOR
CAPILLARY TUBE 4
CAPILLARY TUBE 1
MUFFLER
FILTER
MUFFLER
WITH
WITH
FILTER
FILTER
6.4CuT 6.4CuT
12.7CuT
6.4CuT
VALVE
MOTOR OPERATED
WITH SERVICE PORT
GAS STOP VALVE
STOP VALVE
LIQUID
FIELD PIPING
FIELD PIPING
REFRIGERANT FLOW
(
6.4 CuT
)
(
12.7 CuT
)
3D037849A
COOLING
HEATING
12.7CuT
12.7CuT
7.9CuT
7.9CuT
7.9CuT
7.9CuT
7.9CuT
7.9CuT
7.9CuT
DISCHARGE PIPE
THERMISTOR
EXCHANGER
THERMISTOR
HEAT
PROPELLER FAN
MUFFLER
HEAT EXCHANGER
7.9CuT
7.9CuT
VALVE
FOUR WAY
COMPRESSOR
ON:HEATING
12.7CuT
12.7CuT
12.7CuT
OUTDOOR AIR TEMPERATURE
7.9CuT
7.9CuT
7.9CuT
7.9CuT
THERMISTOR
ACCUMLATOR
CAPILLARY TUBE 4
CAPILLARY TUBE 2
CAPILLARY TUBE 1
CAPILLARY TUBE 3
6.4CuT
MUFFLER
FILTER
MUFFLER
WITH
12.7CuT
WITH
FILTER
WITH SERVICE PORT
FILTER
6.4CuT
6.4CuT
6.4CuT
GAS STOP VALVE
VALVE
MOTOR OPERATED
STOP VALVE
LIQUID
FIELD PIPING
FIELD PIPING
REFRIGERANT FLOW
(
BB CuT
)
(
AA CuT
)
MODEL
RXD60
RXD71
COOLING
HEATING
9.5
6.4
AA
3D037850A
15.9
15.9
BB
M
OUTDOOR UNIT

Table of Contents

Other manuals for Daikin RKD60BVM

Related product manuals