EasyManua.ls Logo

Daikin RKD60BVM - Heat Pump

Daikin RKD60BVM
210 pages
Print Icon
To Next Page IconTo Next Page
To Next Page IconTo Next Page
To Previous Page IconTo Previous Page
To Previous Page IconTo Previous Page
Loading...
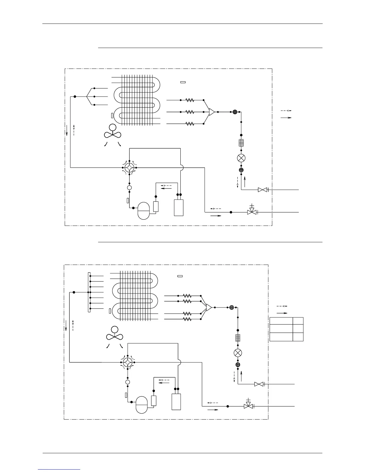
Piping Diagrams Si04-306
188 Appendix
1.2.2 Heat Pump
RXS50BVMA, RXS50BVMB, RYS50BVMB
RXS 60/71 BVMA, RXS 60/71 BVMB, RYS60BVMB
OUTDOOR UNIT
12.7CuT
HEAT EXCHANGER
THERMISTOR
12.7CuT
DISCHARGE PIPE
7.9CuT
7.9CuT
7.9CuT
THERMISTOR
PROPELLER FAN
M
MUFFLER
HEAT EXCHANGER
7.9CuT
VALVE
7.9CuT
FOUR WAY
ON:HEATING
COMPRESSOR
12.7CuT
12.7CuT
12.7CuT
OUTDOOR AIR TEMPERATURE
7.9CuT
7.9CuT
7.9CuT
THERMISTOR
ACCUMLATOR
CAPILLARY TUBE 2
CAPILLARY TUBE 1
CAPILLARY TUBE 3
6.4CuT
MUFFLER
FILTER
MUFFLER
WITH
12.7CuT
WITH
FILTER
WITH SERVICE PORT
6.4CuT
FILTER
6.4CuT6.4CuT
GAS STOP VALVE
VALVE
MOTOR OPERATED
STOP VALVE
LIQUID
FIELD PIPING
FIELD PIPING
REFRIGERANT FLOW
(
12.7 CuT
)
(
6.4 CuT
)
HEATING
COOLING
3D034262C
OUTDOOR UNIT
12.7CuT
12.7CuT
7.9CuT
7.9CuT
7.9CuT
7.9CuT
7.9CuT
7.9CuT
7.9CuT
DISCHARGE PIPE
THERMISTOR
EXCHANGER
THERMISTOR
HEAT
PROPELLER FAN
MUFFLER
M
HEAT EXCHANGER
7.9CuT
7.9CuT
VALVE
FOUR WAY
COMPRESSOR
ON:HEATING
12.7CuT
12.7CuT
12.7CuT
OUTDOOR AIR TEMPERATURE
7.9CuT
7.9CuT
7.9CuT
7.9CuT
THERMISTOR
ACCUMLATOR
CAPILLARY TUBE 4
CAPILLARY TUBE 2
CAPILLARY TUBE 1
CAPILLARY TUBE 3
6.4CuT
MUFFLER
FILTER
MUFFLER
WITH
12.7CuT
WITH
FILTER
WITH SERVICE PORT
6.4CuT
FILTER
6.4CuT 6.4CuT
GAS STOP VALVE
VALVE
MOTOR OPERATED
STOP VALVE
LIQUID
FIELD PIPING
FIELD PIPING
RYS60
RYS71
RX60
,
RXS60
RX71
,
RXS71
REFRIGERANT FLOW
(
6.4 CuT
)
MODEL
(
AA CuT
)
COOLING
HEATING
15.9
12.7
AA
3D034263C

Table of Contents

Other manuals for Daikin RKD60BVM

Related product manuals