EasyManua.ls Logo

Daikin RKD60BVMT - Page 196

Daikin RKD60BVMT
210 pages
Print Icon
To Next Page IconTo Next Page
To Next Page IconTo Next Page
To Previous Page IconTo Previous Page
To Previous Page IconTo Previous Page
Loading...
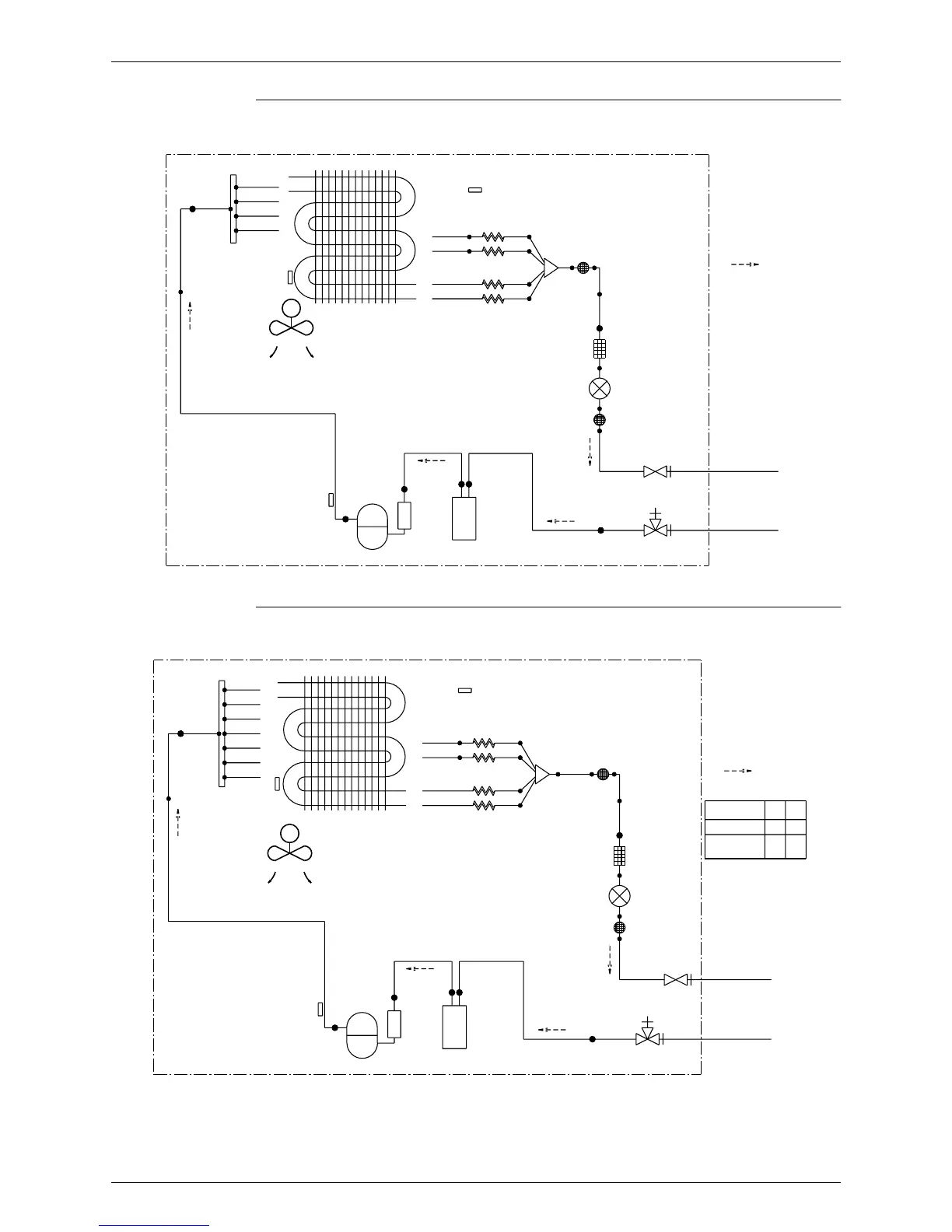
Si04-306 Piping Diagrams
Appendix 187
RKD50BVM, RKD50BVMA, RKD50BVMT
RKD 60/71 BVM, RKD 60/71 BVMA, RKD 60/71 BVMT, RKD 18/24/28 BVMS
OUTDOOR UNIT
9.5CuT
12.7CuT
HEAT EXCHANGER
THERMISTOR
7.9CuT
DISCHARGE PIPE
7.9CuT
7.9CuT
7.9CuT
7.9CuT
THERMISTOR
PROPELLER FAN
M
HEAT EXCHANGER
7.9CuT
COMPRESSOR
12.7CuT
OUTDOOR TEMPARATURE
7.9CuT
7.9CuT
THERMISTOR
ACCUMLATOR
CAPILLARY TUBE 2
CAPILLARY TUBE 3
CAPILLARY TUBE 4
CAPILLARY TUBE 1
12.7CuT
MUFFLER
FILTER
MUFFLER
WITH
WITH
FILTER
FILTER
6.4CuT
6.4CuT
12.7CuT
6.4CuT
VALVE
MOTOR OPERATED
WITH SERVICE PORT
GAS STOP VALVE
STOP VALVE
LIQUID
FIELD PIPING
FIELD PIPING
REFRIGERANT FLOW
(
12.7 CuT
)
(
6.4 CuT
)
COOLING
3D037851A
OUTDOOR UNIT
9.5CuT
12.7CuT
7.9CuT
7.9CuT
7.9CuT
7.9CuT
7.9CuT
7.9CuT
7.9CuT
7.9CuT
DISCHARGE PIPE
THERMISTOR
EXCHANGER
THERMISTOR
HEAT
PROPELLER FAN
M
HEAT EXCHANGER
7.9CuT
COMPRESSOR
12.7CuT
OUTDOOR AIR TEMPERATURE
7.9CuT
7.9CuT
7.9CuT
7.9CuT
THERMISTOR
ACCUMLATOR
CAPILLARY TUBE 4
CAPILLARY TUBE 2
CAPILLARY TUBE 1
CAPILLARY TUBE 3
12.7CuT
6.4CuT
MUFFLER
FILTER
MUFFLER
WITH
12.7CuT
WITH
FILTER
WITH SERVICE PORT
FILTER
6.4CuT
6.4CuT
6.4CuT
GAS STOP VALVE
VALVE
MOTOR OPERATED
STOP VALVE
LIQUID
FIELD PIPING
FIELD PIPING
RKD71
,
RKD24
RKD28
RKD60, RKD18
REFRIGERANT FLOW
(
BB CuT
)
(
AA CuT
)
MODEL
COOLING
6.4
9.5
AA
C : 3D037852C
15.9
15.9
BB

Table of Contents

Other manuals for Daikin RKD60BVMT

Related product manuals