EasyManua.ls Logo

Danfoss VLT 3502-3532 - Page 50

Danfoss VLT 3502-3532
56 pages
Print Icon
To Next Page IconTo Next Page
To Next Page IconTo Next Page
To Previous Page IconTo Previous Page
To Previous Page IconTo Previous Page
Loading...
Appendix
7 - 3
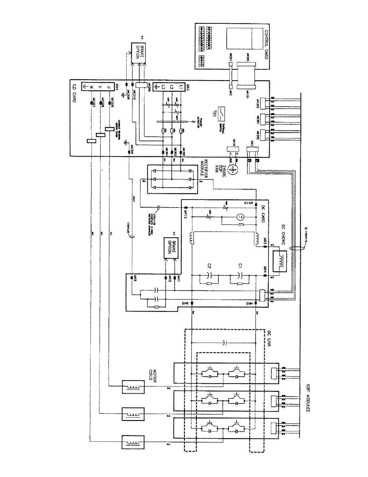
BLOCK DIAGRAM
(for reference only)
VLT 3008, 3508, 460V
Appendix

Related product manuals