EasyManua.ls Logo

DeLonghi DEL604M - Electric Diagram

DeLonghi DEL604M
32 pages
Print Icon
To Next Page IconTo Next Page
To Next Page IconTo Next Page
To Previous Page IconTo Previous Page
To Previous Page IconTo Previous Page
Loading...
12
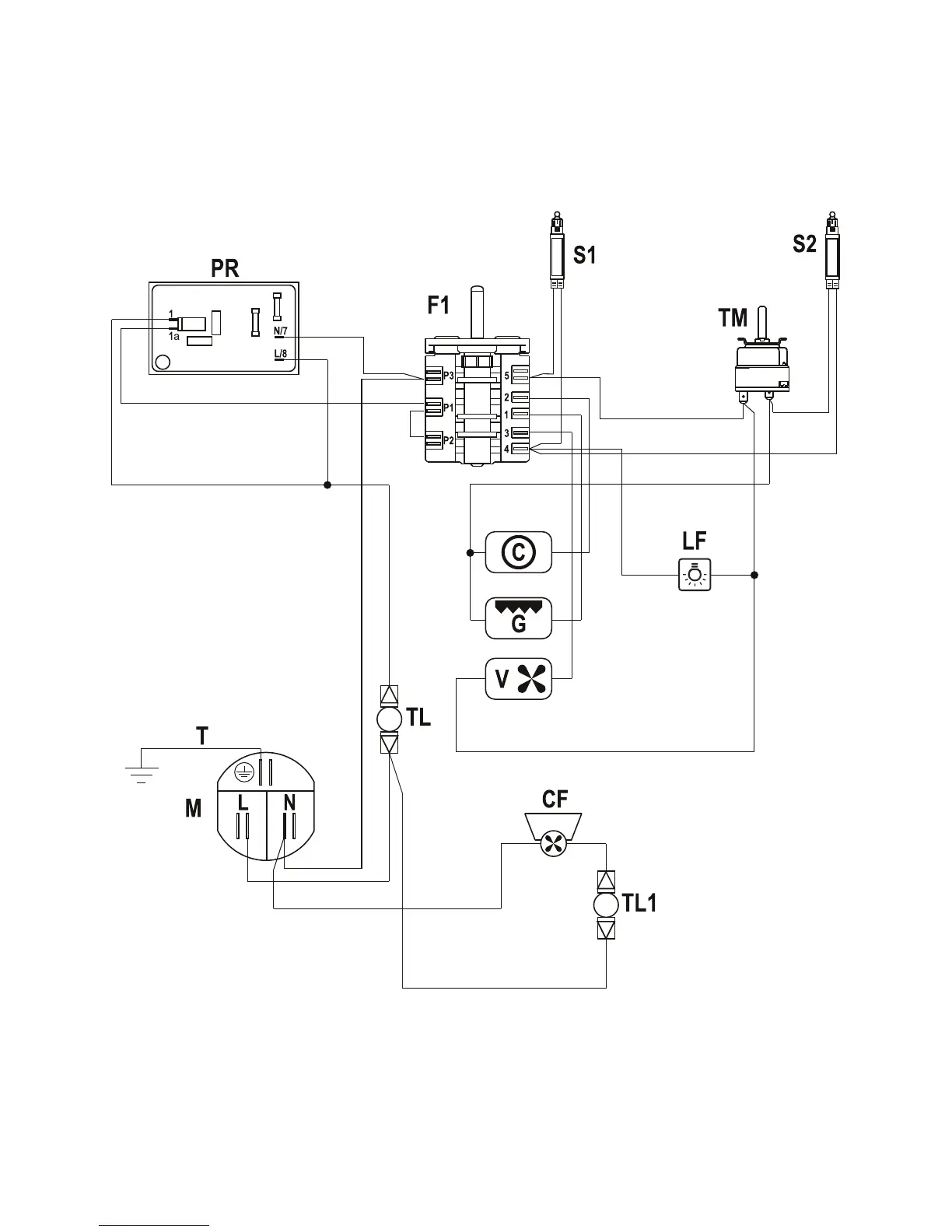
ELECTRIC DIAGRAM
Figure 8

Related product manuals