EasyManua.ls Logo

Denon DR-M22 - Circuit Diagrams and P.W. Boards; Schematic Diagram - Power and Logic Unit

Denon DR-M22
31 pages
Print Icon
To Next Page IconTo Next Page
To Next Page IconTo Next Page
To Previous Page IconTo Previous Page
To Previous Page IconTo Previous Page
Loading...
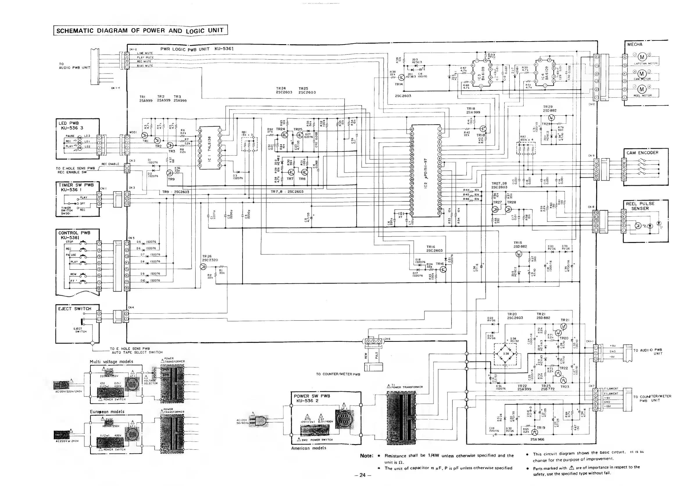
[SCHEMATIC
DIAGRAM
OF
POWER
AND
LOGIC
UNIT
|
PWR
LOGIC
PwB
UNIT
KU-5361
TO
AUDIO
PWB
UNIT
LED
PWB
>
KU-536
3
TR3
[
TR24
TR25
2SC2603°
2SC2603
2SA999
2SA999
|
eas
+
22k
{>
zDt
cK)
HZ3B83
100/10
TRIG
2SC
2603
ses
TO
E.HOLE
SENS
PWB
f
REC
ENABLE
SW
TRO
:
2SC2603
CHOOHM-OCHO-O
+4
27k
Ke
CP)
027
nit U5)
52076
t
ed
as
wx
ee
AQT?
Go
an
4
oT
R33
Ok
9
R34
Ok
t
cq90
0.068
exe)
s
N
ae
en
g
he
+O
3
ox
vo
No
hy
(>
4
Ba
S)
9)
1S2076
ge
ev
x
ah
“7
5
°
wf
|
o
12)
|
i
2
iE
bf
bh
@)
S
{S
:
'
t
iQ
+
O
;
i
CNIO
1
i
:
|
ea
|
i
R76
|
.
560
+
9
aS
oT
CAM
ENCODER
Oo
C2
pPDI5II-97
TR7,8
:
28C2603
TR27
,28
2SC
2603
COCO
a
>
+
+
e
|
|
t
|
.
\
.
7
“aie
REEL
PULSE
e.|
ba8
r
al
SENSER
TSS
Tou
p!
4
|
iz
a
CONTROL
PWB
a
KU-538]
CNS
~WO
STOP
—_
05
1S2076
ht
alia
Sed
@
1S2076
TRI6
07
2SC
2603
®
©
.
ee
TR
26
@
®
084!
}
2SC
2320
CH
©
2
@
®
-
ray)
S
5
fc
08
g
|
28
©)
©}
R2
DIT
=
v
fF
00
22k
1S2076
@
~
(8)
—s—_l
+
i
-—
EJECT
SWITCH
|
0.
TR2I
|
022
28D
882
,
EJECT
p14
SWITCH
|
*
in
bi
:
ra
|
a
o
=
<
CNG
RVO6
oe
a
———
LE
#
xe
m
eV
TO
E.
HOLE
SENS
PWB
bs]
3
AUTO
TAPE
SELECT
SWITCH
:
ay
*
POWER
nt
=
To
AUDIO
PWB
Multi
voltage
mo
A
TRANSFORMER
t
pee
o
.
.
a=
;
i.
+NT
=f
TO
COUNTER/METER
PWB
7
+)
8
08!
Ra
Gert
$08
83)
re
+—o
2
pt
+
—e
.
ACI2Z0V/
220V/240V
bse
TR2S
TR23
CN?
2
|
1$2076
258772
i)
FILAMENT
cS
POWER
SW
PWB
7
SP
fetcamenn
KU-536
2
OH
ke
TO
COUM
TER/METER
powes
@U
pwe
UNIT
A\TRANSFORMER
7
i
.
A
A
2
+8
ACI20V
R75
C37
ne
gs
ot
50/60
Hz
120U/2w)
0.017400V
ne
Nt
ry
.
:
cig
TRIO
2g
220/16
[:
Ansel
see
s
oa
(A)
AC220V
or
240V
rat
sw2
POWER
SWITCH
ee
C
i
250966
5
American
models
Note:
—24—
®
Resistance
shall
be
1/4W
unless
otherwise
specified
and
the
unit
is
Q.
The
unit
of
capacitor
1s
uF,
P
is
pF
unless
otherwise
specified
This
circuit
diagram
shows
the
basic
circuit.
tT
IS
SU
chanae
for
the
purpose
of
improvement.
Parts
marked
with
Z\
are
of
importance
in
respect
to
the
safety,
use
the
specified
type
without
fail.

Other manuals for Denon DR-M22

Related product manuals