EasyManua.ls Logo

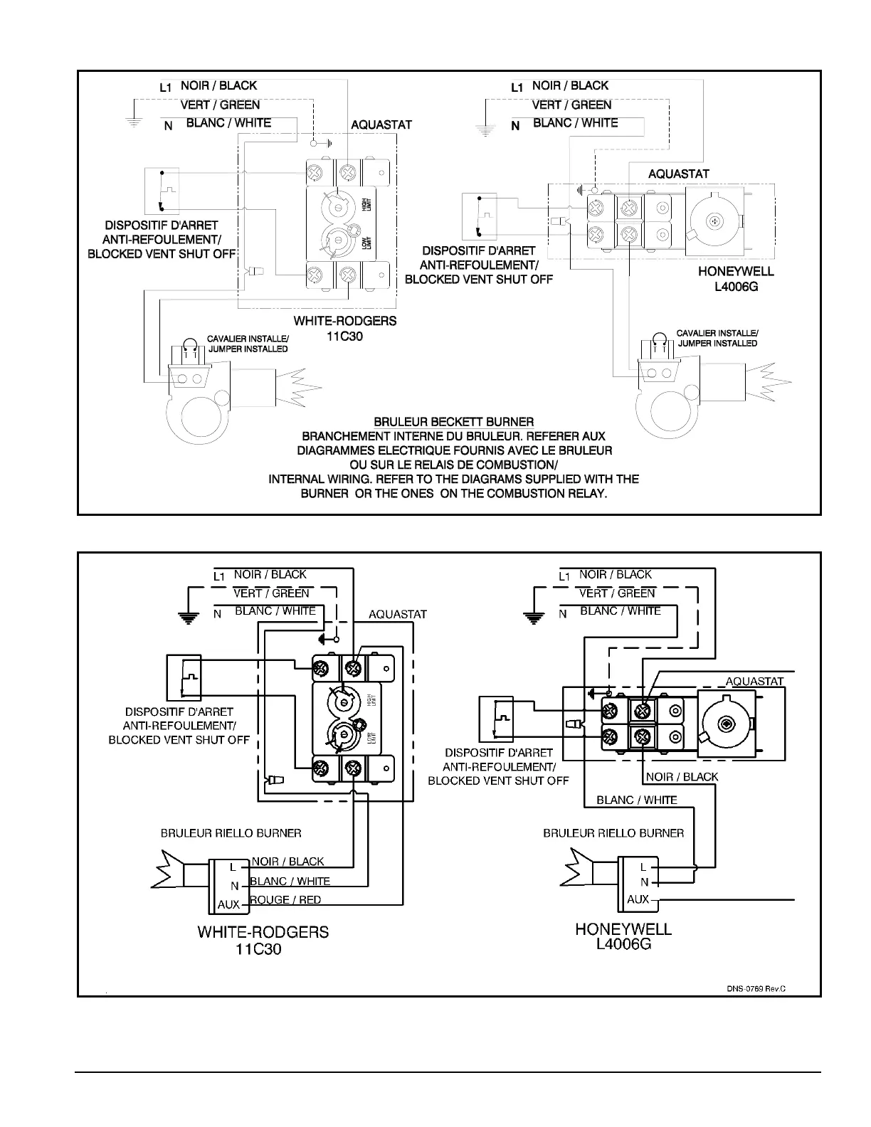
Dettson CMO32-II - Figure 1: Electrical Wiring, Beckett Burner; Figure 2: Electrical Wiring, Riello Burner

Dettson CMO32-II
12 pages
Print Icon
To Next Page IconTo Next Page
To Next Page IconTo Next Page
To Previous Page IconTo Previous Page
To Previous Page IconTo Previous Page
Loading...
10
Figure 1 : Electrical wiring, Beckett burner
Figure 2 : Electrical wiring, Riello burners
*
*
Non disponible sur le Riello R35.3 / Not available on the Riello R35.3
*
DNS-0242 Rev. D

Related product manuals