EasyManua.ls Logo

Dunkirk PWXL - Page 19

Dunkirk PWXL
32 pages
Print Icon
To Next Page IconTo Next Page
To Next Page IconTo Next Page
To Previous Page IconTo Previous Page
To Previous Page IconTo Previous Page
Loading...
19
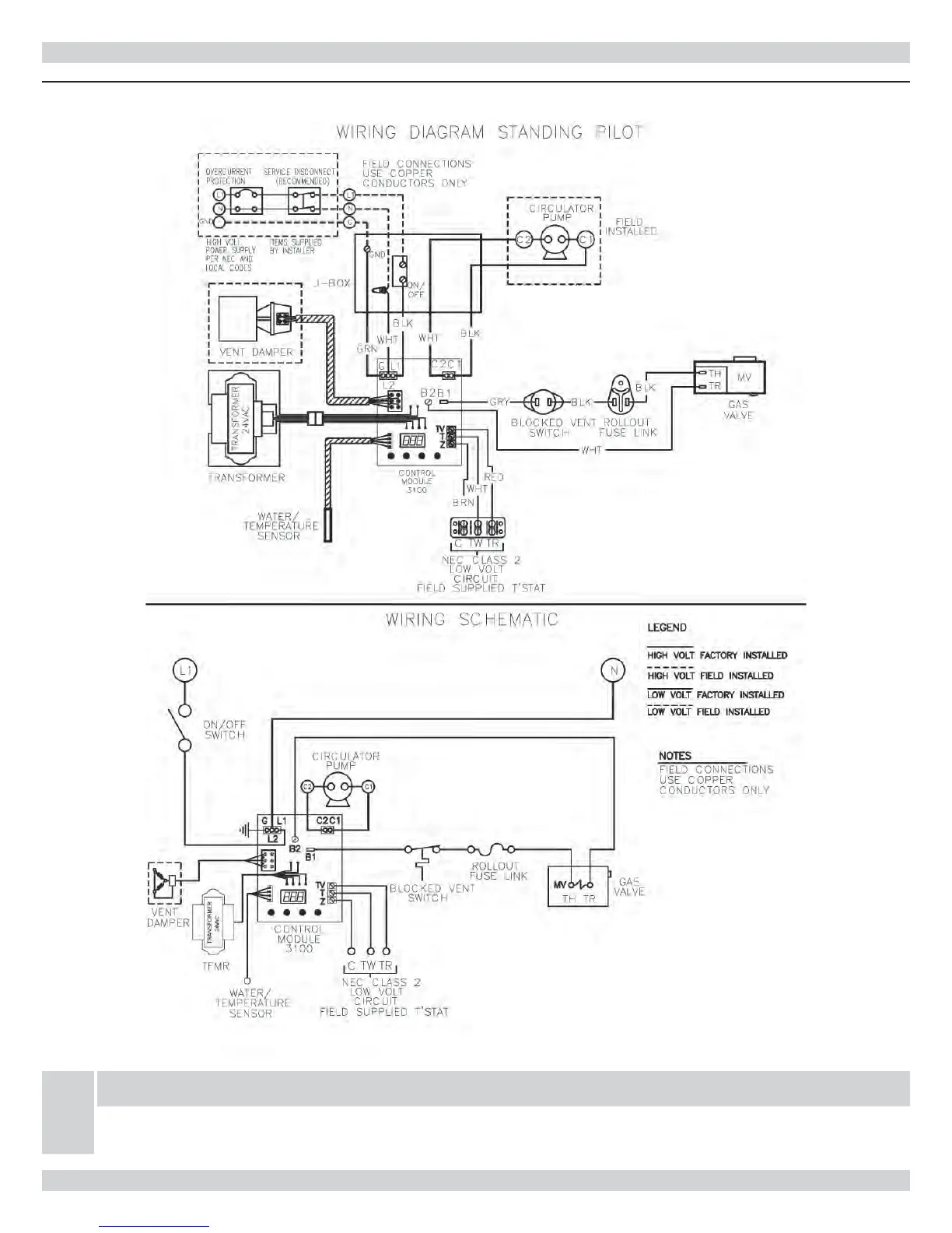
Figure 16-3 - Wiring Diagram - Standing Pilot
NOTICE
If any of the original wire as supplied with this appliance must be replaced, It must be replaced with
type 105°C thermoplastic wire or it’s equivalent
ELECTRICAL WIRING

Related product manuals