EasyManua.ls Logo

Dunkirk Q90-50 - Page 17

Dunkirk Q90-50
64 pages
Print Icon
To Next Page IconTo Next Page
To Next Page IconTo Next Page
To Previous Page IconTo Previous Page
To Previous Page IconTo Previous Page
Loading...
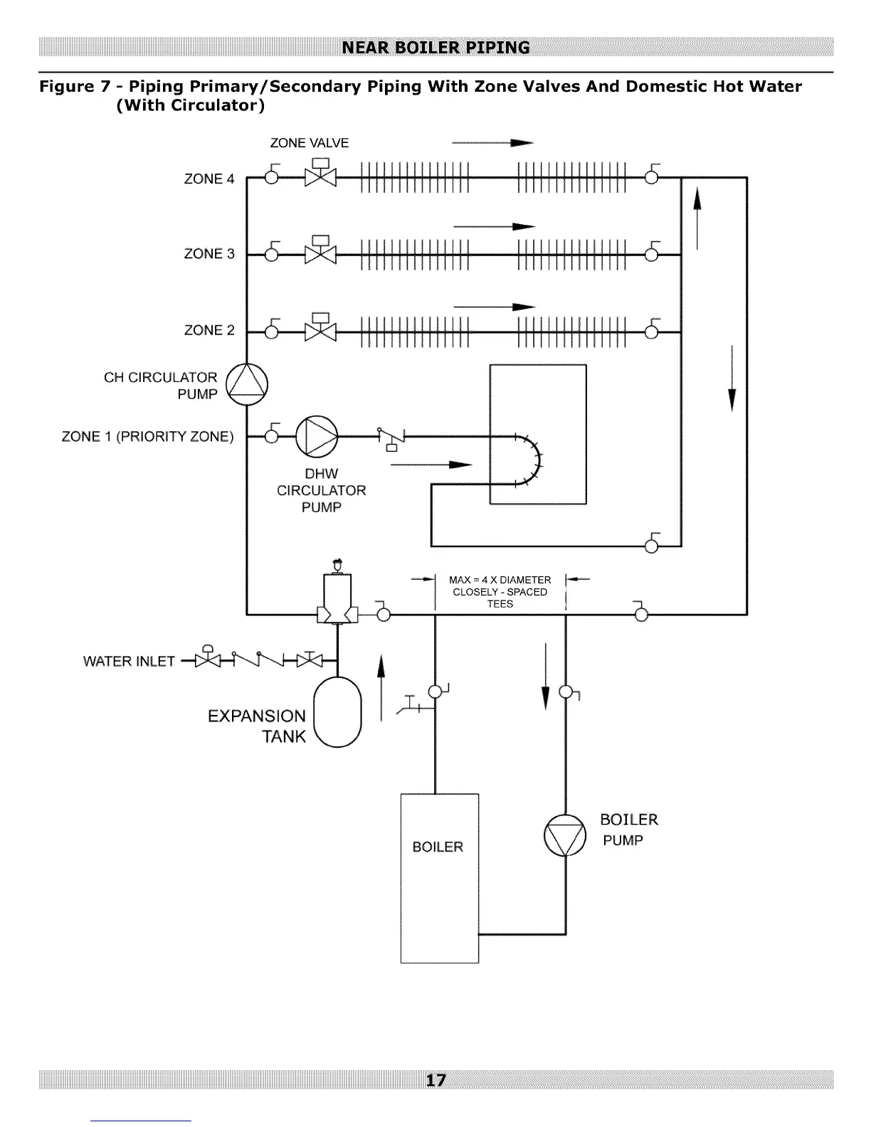
ZONEVALVE "--
ZONE4
ZONE3
ZONE 2
CH CiRCULATORpuMP_
ZONE 1 (PRIORITY ZONE)
DHW
CIRCULATOR
WATER INLET
EXPANSION
TANK
PUMP
BOILER
MAX = 4 X DIAMETER
CLOSELY - SPACED
TEES t
)q
PUMP

Other manuals for Dunkirk Q90-50

Related product manuals