EasyManua.ls Logo

DUROMAX XP15000E - Wiring Diagram; Electrical Schematics

DUROMAX XP15000E
60 pages
Print Icon
To Next Page IconTo Next Page
To Next Page IconTo Next Page
To Previous Page IconTo Previous Page
To Previous Page IconTo Previous Page
Loading...
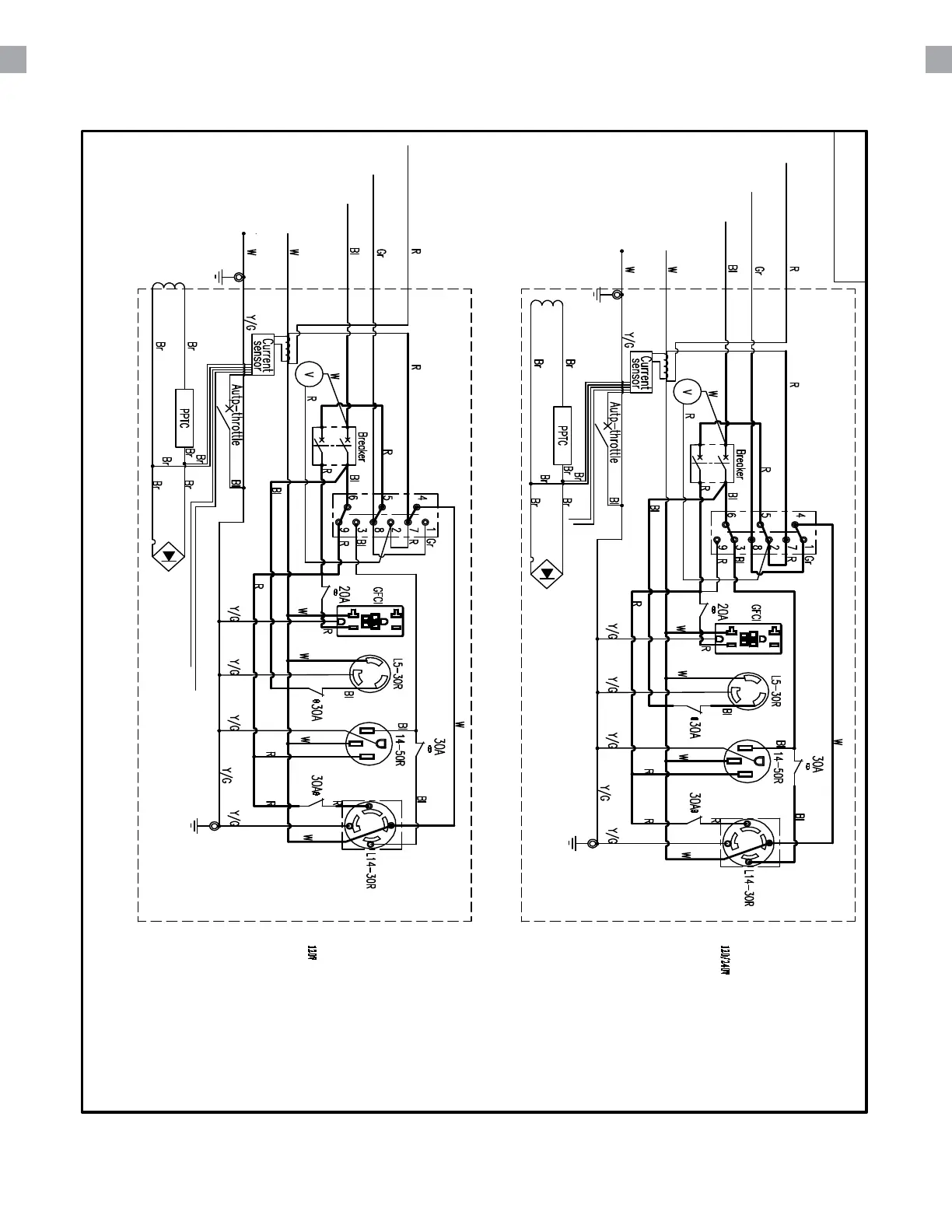
WIRING DIAGRAM
52

Related product manuals