EasyManua.ls Logo

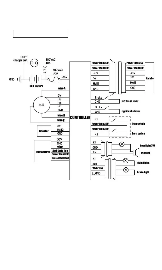
DYU A1F - Circuit Schematic

Default Icon
9 pages
Print Icon
To Next Page IconTo Next Page
To Next Page IconTo Next Page
To Previous Page IconTo Previous Page
To Previous Page IconTo Previous Page
Loading...
Circuit Schematic

Other manuals for DYU A1F

Related product manuals