EasyManua.ls Logo

EFM Heating VT 700 E - Installation Dimensions; Wiring Diagram Single Zone

Default Icon
8 pages
Print Icon
To Next Page IconTo Next Page
To Next Page IconTo Next Page
To Previous Page IconTo Previous Page
To Previous Page IconTo Previous Page
Loading...
5
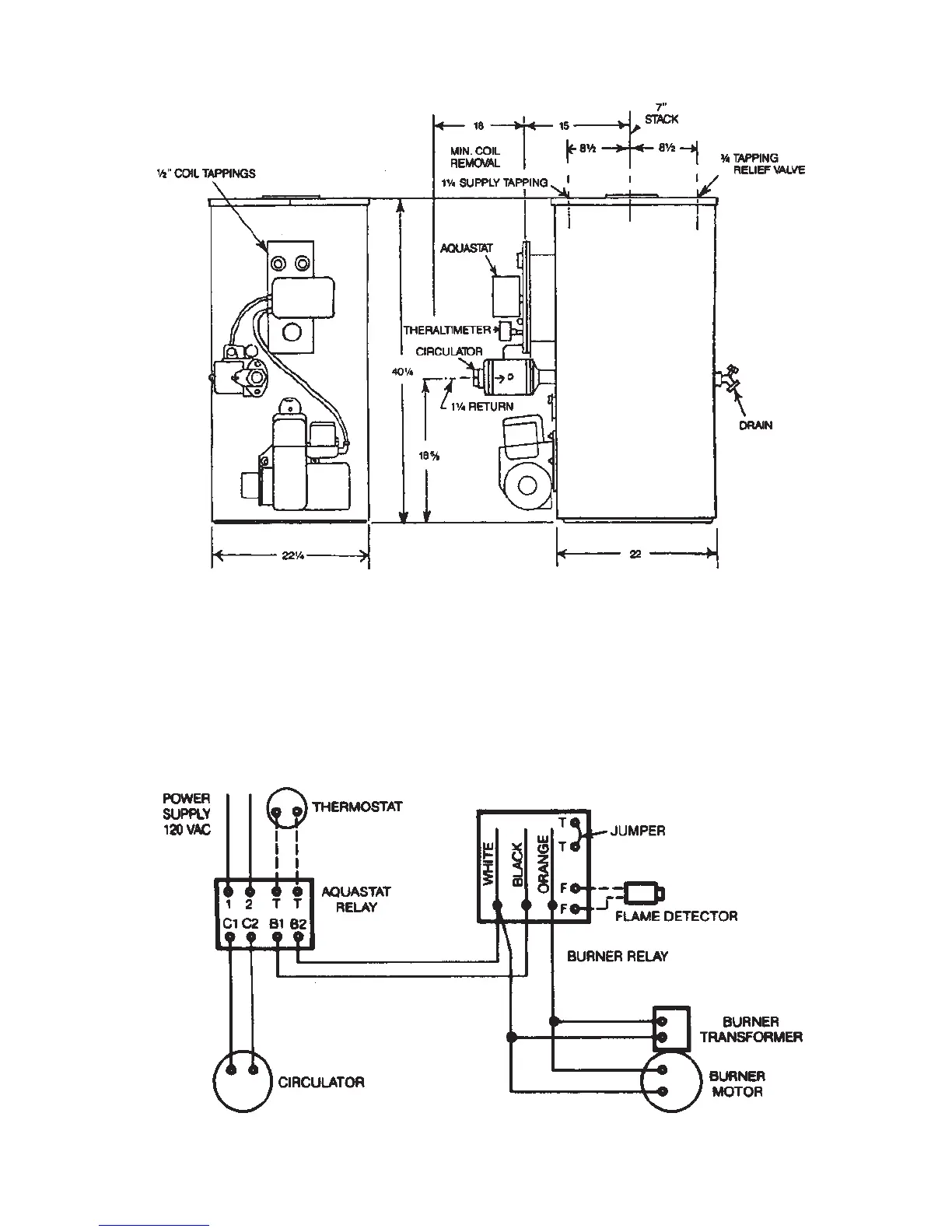
INSTALLATION DIMENSIONS
Figure 1
Note: The circulator may be located on the supply side piping if desired.
WIRING DIAGRAM
SINGLE ZONE
Figure 2