EasyManua.ls Logo

Electrolux Dometic CS Series - Electric Diagram

Electrolux Dometic CS Series
8 pages
Print Icon
To Next Page IconTo Next Page
To Next Page IconTo Next Page
To Previous Page IconTo Previous Page
To Previous Page IconTo Previous Page
Loading...
6
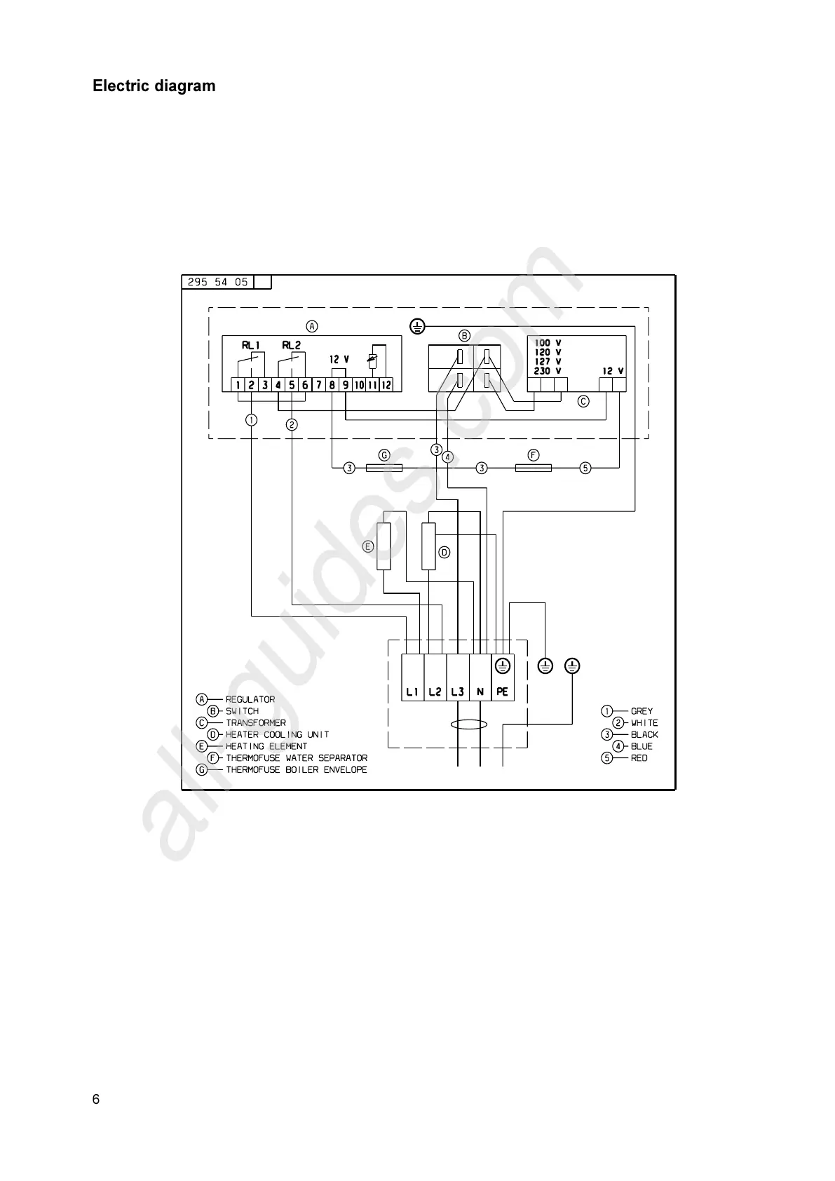
Electric diagram
All manuals and user guides at all-guides.com
all-guides.com

Related product manuals