EasyManua.ls Logo

Electrolux FIT1 - Page 9

Electrolux FIT1
14 pages
Print Icon
To Next Page IconTo Next Page
To Next Page IconTo Next Page
To Previous Page IconTo Previous Page
To Previous Page IconTo Previous Page
Loading...
9
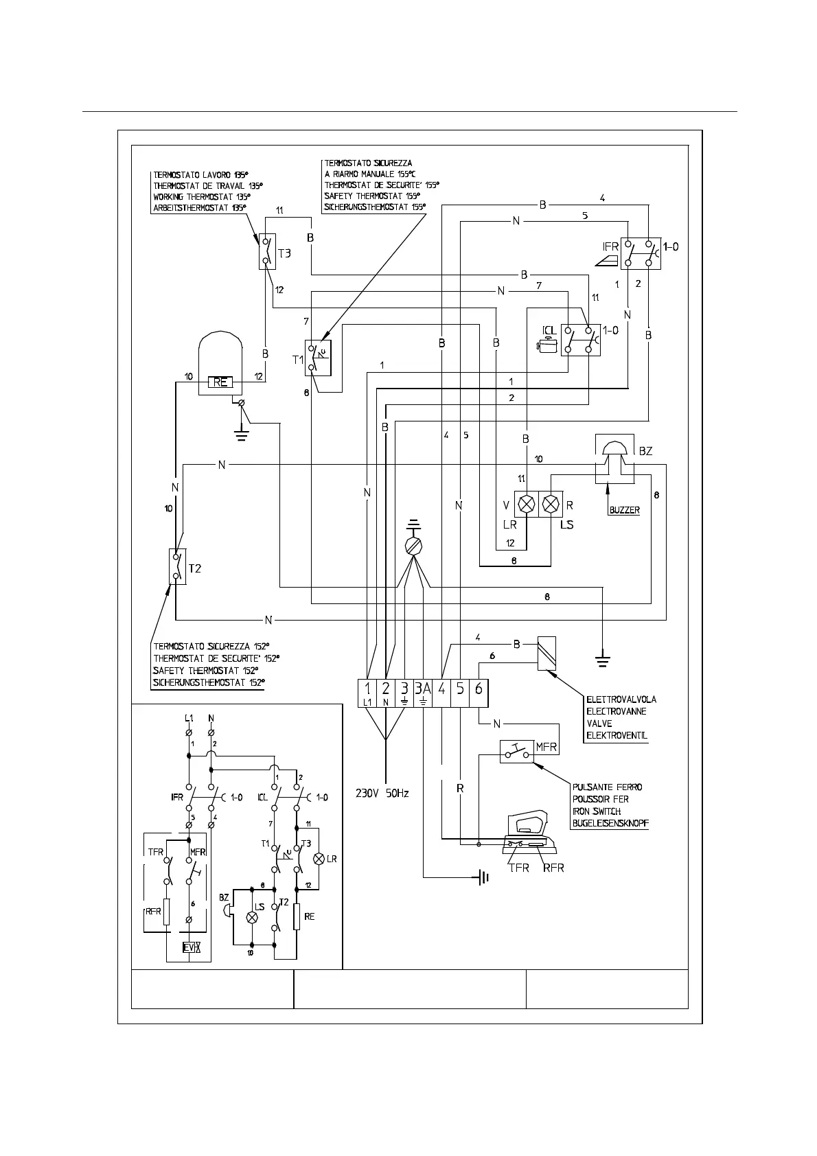
DOMINA ELECTRIC DIAGRAM ed 2805
220V 60Hz
240V 50Hz
G
FIT1
FIT1_1-ed1410
FIT1

Related product manuals