EasyManua.ls Logo

Electrolux MCD2660E - Pictorial Diagram

Electrolux MCD2660E
38 pages
Print Icon
To Previous Page IconTo Previous Page
To Previous Page IconTo Previous Page
Loading...
SOI 03.06 FV 38/38 599 36 78-45
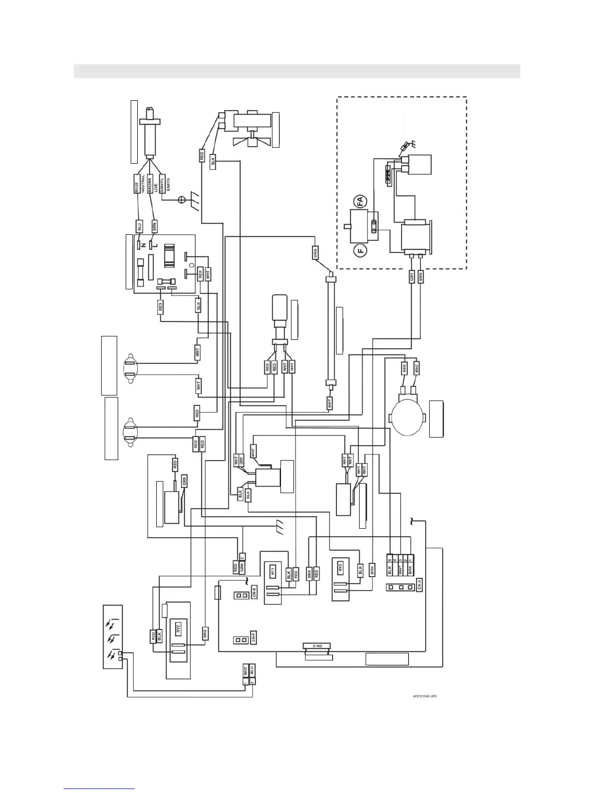
PICTORIAL DIAGRAMS
Figure S-1 Pictorial Diagram .
TURNTEBLE
MOTOR
POWER TRANSFORMER
LATCH SWITCH
H.V. CAPACITOR
H.V. RECTIFIER
SHORT
PROTECTOR
HIGHT VOLTAGE COMPONENTS
MAGNETRON (*)
FAN MOTOR
MAINS SUPPLY CORD
NOISE FILTER UNIT
OVEN LAMP
TOP HEATER
MAGNETRON
THERMAL CUT-OUT
STOP SWITCH
MONITOR
SWITCH
OVEN
THERMAL CUT-OUT
Switch PWB

Related product manuals