EasyManua.ls Logo

ESAB EPP-400 - Auxiliary Main Contactor and Solid State Contactor Circuits

ESAB EPP-400
Print Icon
To Next Page IconTo Next Page
To Next Page IconTo Next Page
To Previous Page IconTo Previous Page
To Previous Page IconTo Previous Page
Loading...
54
SECTION 6 TROUBLESHOOTING
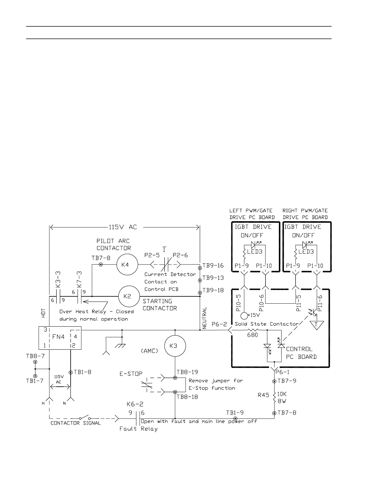
K3, activated by supplying a Contactor Signal, initiates and controls the operation of K2 (Starting Contactor) and K4 (Pilot
Arc Contactor). K3 is called the Auxiliary Main Contactor because it must be activated before the Main Contactor (K1)
power-up sequence can occur. The Contactor Signal is supplied through a remote contact connecting 115VAC from J1-R to
J1-M. If K6-2 is closed (no fault) and the Emergency Stop loop is closed, K3 will activate. The closing of K3-3 activates K2,
the Starting Contactor, and K4, the Pilot Arc Contactor, provided the power source is not over heated. See Subsection 6.7,
Main Contactor (K1A, K1B and K1C) Activation Circuit for more information on the operation of K2. K4 is turned o when
the Current Detector senses arc current and opens the contact connecting P2-5 to P2-6 on the Control PC Board.
In addition to operating K3, the Contactor Signal also activates the Solid State Contactor. The Solid State Contactor is a
logic and interlock circuit permitting the IGBT’s to conduct whenever the remote Contactor Signal is present. The 115V AC
Contactor Signal is fed to TB1-9, TB7-8, and resistors R45 and R45A. These resistors reduce the 115V to approximately 16V
AC fed into the Control PC Board at P6-1 and P6-2. The Control PC Board sends a signal to both the Left and Right PWM /
Gate Drive PC Boards mounted directly on the IGBT’s. Illumination of LED3 on both of the PWM / Gate Drive PC Boards is
indication that the Solid State Contactor is functioning.
6.6 Auxiliary Main Contactor (K3) and Solid State Contactor Circuits
J1-R
J1-Z
J1-D
J1-F
J1-E
J1-M

Related product manuals