EasyManua.ls Logo

Extraflame BELLA - Page 29

Extraflame BELLA
52 pages
Print Icon
To Next Page IconTo Next Page
To Next Page IconTo Next Page
To Previous Page IconTo Previous Page
To Previous Page IconTo Previous Page
Loading...
29
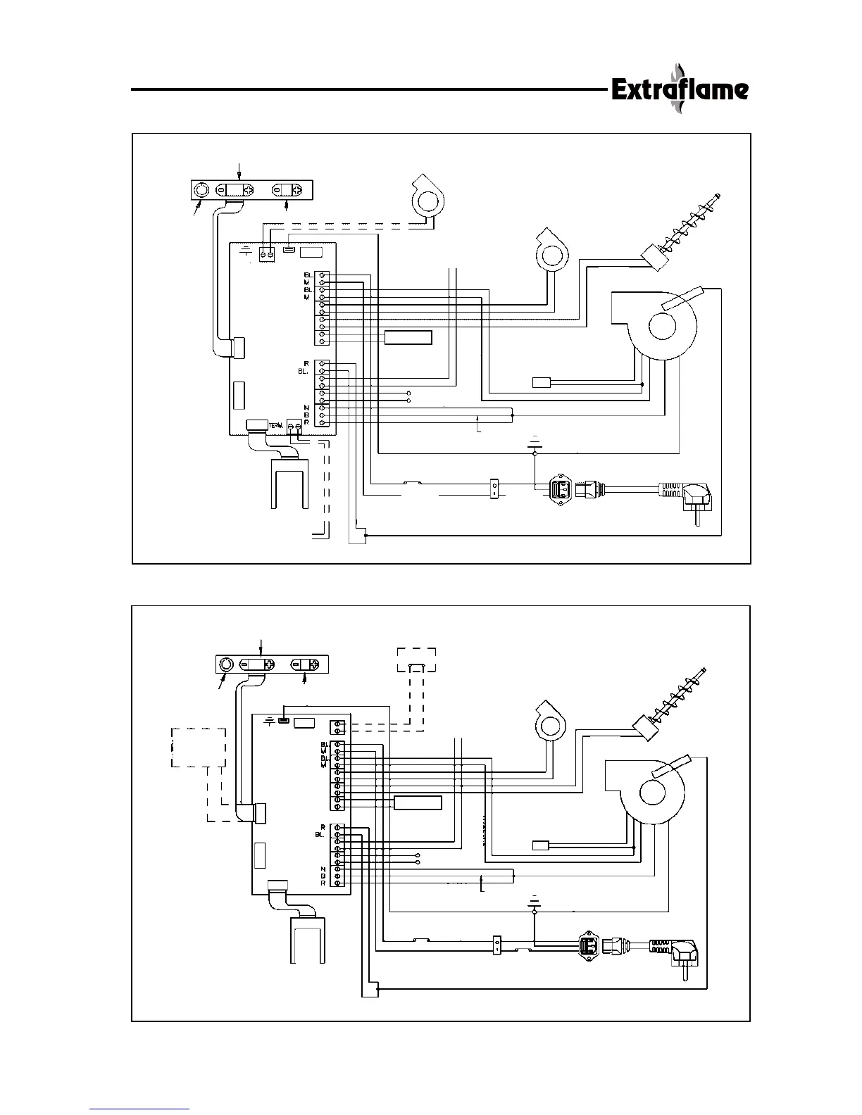
Electric drawing Ecologica - Babyfiamma - Preziosa - Divina - Bella - Bella Lux - Contessa
Electric drawing I.C. MAXI and I.C. MINI
AMBIENT TEMPERATURE
REGULATOR
CONTROL
PANEL
FILLING WORM
SCREW
POWER REGULATOR
ON-OFF
BUTTON
HEATING
TANGENTIAL FAN
OPTIONAL EXT. AMBIENT
THERMOSTAT N.A.
WHITE
MOTOR
HEAT
PROBE
BLACK
BLACK
FUME EXTRACTION
MOTOR PELLETS
RESIST.
RESISTANCE
FUME
DISCHARGE FAN
PROBE
BROWN
BLUE
CONDENSADOR
THERM.
ELECTRONIC
BOARD
DEPRES.
BLACK
ENCODER
RED
WHITE
FUMES
SENSOR
YELLOW/GREEN
BLUE
BLUE
BLUE
BROWN
RED
2-POLE SWITCH
BLUE
THERMOSTAT 85°
FILTER
BROWN
WHITE
HOT AIR MOTOR
YELLOW/GREEN
TRIPLE OUTLET WITH FUSE
TA 5X20 2A
Y/G
WHITE
WHITE
HEATING
POWER
SUPPLY
BROWN
BROWN
AMBIENT TEMPERATURE
REGULATOR
CONTROL
PANEL
FILLING WORM
SCREW
POWER REGULATOR
ON-OFF
BUTTON
HEATING
TANGENTIAL FAN
OPTIONAL EXT. AMBIENT
THERMOSTAT N.A.
WHITE
MOTOR
HEAT
PROBE
BLACK
BLACK
FUME EXTRACTION
MOTOR PELLETS
RESIST.
RESISTANCE
FUME
DISCHARGE FAN
PROBE
BROWN
BLUE
CONDENSADOR
THERM.
ELECTRONIC
BOARD
DEPRES.
BLACK
ENCODER
RED
WHITE
FUMES
SENSOR
YELLOW/GREEN
BLUE
BLUE
BROWN
2-POLE SWITCH
BLUE
THERMOSTAT 85°
FILTER
BROWN
WHITE
HOT AIR MOTOR
YELLOW/GREEN
TRIPLE OUTLET WITH FUSE
TA 5X20 2A
Y/G
WHITE
WHITE
POWER
SUPPLY
BLUE
RED
SWITCH
CHRONOTHERMOSTAT
CHRONOTHERMOSTAT
CENTRIFUGAL FAN
(DIVINA PLUS ONLY)
OPTIONAL:
EXTERNAL ROOMTHERMOSTAT
N.O. (ONLY DIVINA PLUS)
SWITCH
I.C. MINI VERSION
ONLY
I.C. MINI
VERSION
ONLY
REMOTE
CONTROL
RECEPTION
BOARD

Table of Contents

Other manuals for Extraflame BELLA

Related product manuals