EasyManua.ls Logo

Faraday 15220A - Page 57

Default Icon
66 pages
Print Icon
To Next Page IconTo Next Page
To Next Page IconTo Next Page
To Previous Page IconTo Previous Page
To Previous Page IconTo Previous Page
Loading...
III- 42
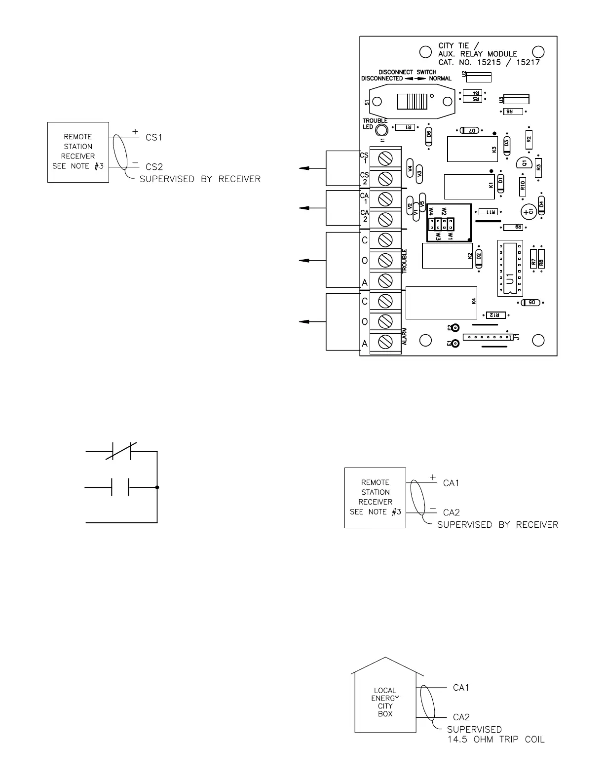
Supervisory Remote Station Transmitter Circuit
(Power Limited)
16.5 - 28 V.D.C., 14mA. max.
1.2V. Ripple max.
Polarity shown for normal standby condition,
Polarity reversed for alarm condition (zone #1 only).
Open circuit for trouble condition.
See below for alarm circuit wiring of
Alarm Remote Station Transmitter Circuit
or Local Energy City Box Trip Circuit.
Note: See step 3 for proper programming.
Alarm Remote Station Transmitter Circuit
(Power Limited)
16.5 - 28 V.D.C., 14mA. max.
1.2V. Ripple max.
Polarity shown for normal standby condition.
Polarity reversed for alarm condition, open
circuit for trouble conditions.
Local Energy City Box Trip Circuit
Module Not Power Limited when configured
for local energy.
Normal standby: 11 - 20mV.D.C., 1.4mA. max.
Alarm condition: 18 - 28V.D.C., 270mA. max.
(momentary load only)
1.2V. Ripple max.
NOTES:
1.) Units to be installed in accordance with the
National Electrical Code and / or local
electrical codes.
2.) Terminal block will accept a maximum of
#14 AWG wiring or .260" spade terminals.
Terminal block screw size is #6-32.
3.) Intended for connection to a polarity reversal
circuit of a remote station receiving unit
having compatible ratings.
C
O
A
Form "C" contact configuration
(contacts shown in normal standby
condition; transfer for operated
condition).
Note: Trouble and general alarm contacts are not
power limited when 15215 module is
connected to a local energy city box trip
circuit. The field wiring must meet the
requirements for non power limited wiring.
General alarm contacts for power limited
source rated 5A. @ 30 V.D.C. / V.A.C.
Not supervised
Trouble contacts for power limited source
rated 1A. @ 28 V.D.C., resistive.
Not supervised
firealarmresources.com

Related product manuals