EasyManua.ls Logo

Fermax Citymax Universal - Wiring Diagram 5 Wire Audio with 2 Entrances

Fermax Citymax Universal
6 pages
Print Icon
To Previous Page IconTo Previous Page
To Previous Page IconTo Previous Page
Loading...
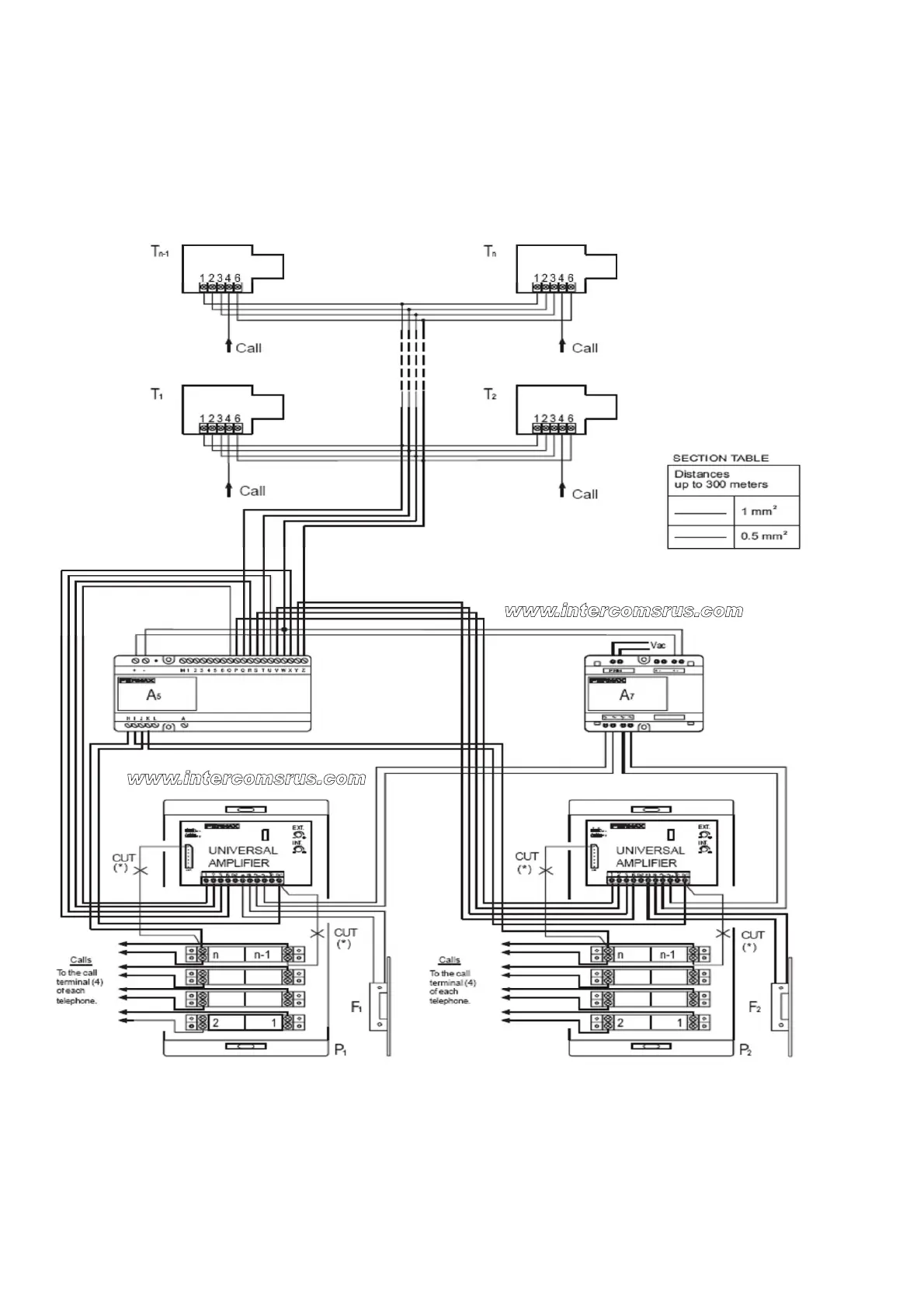
Wiring Diagram
5 Wire Audio with 2 Entrances

Other manuals for Fermax Citymax Universal

Related product manuals