EasyManua.ls Logo

Fetco GR-2.3 - GR-2 Wiring Diagrams; GR-2 Electrical Schematics

Fetco GR-2.3
16 pages
Print Icon
To Next Page IconTo Next Page
To Next Page IconTo Next Page
To Previous Page IconTo Previous Page
To Previous Page IconTo Previous Page
Loading...
13
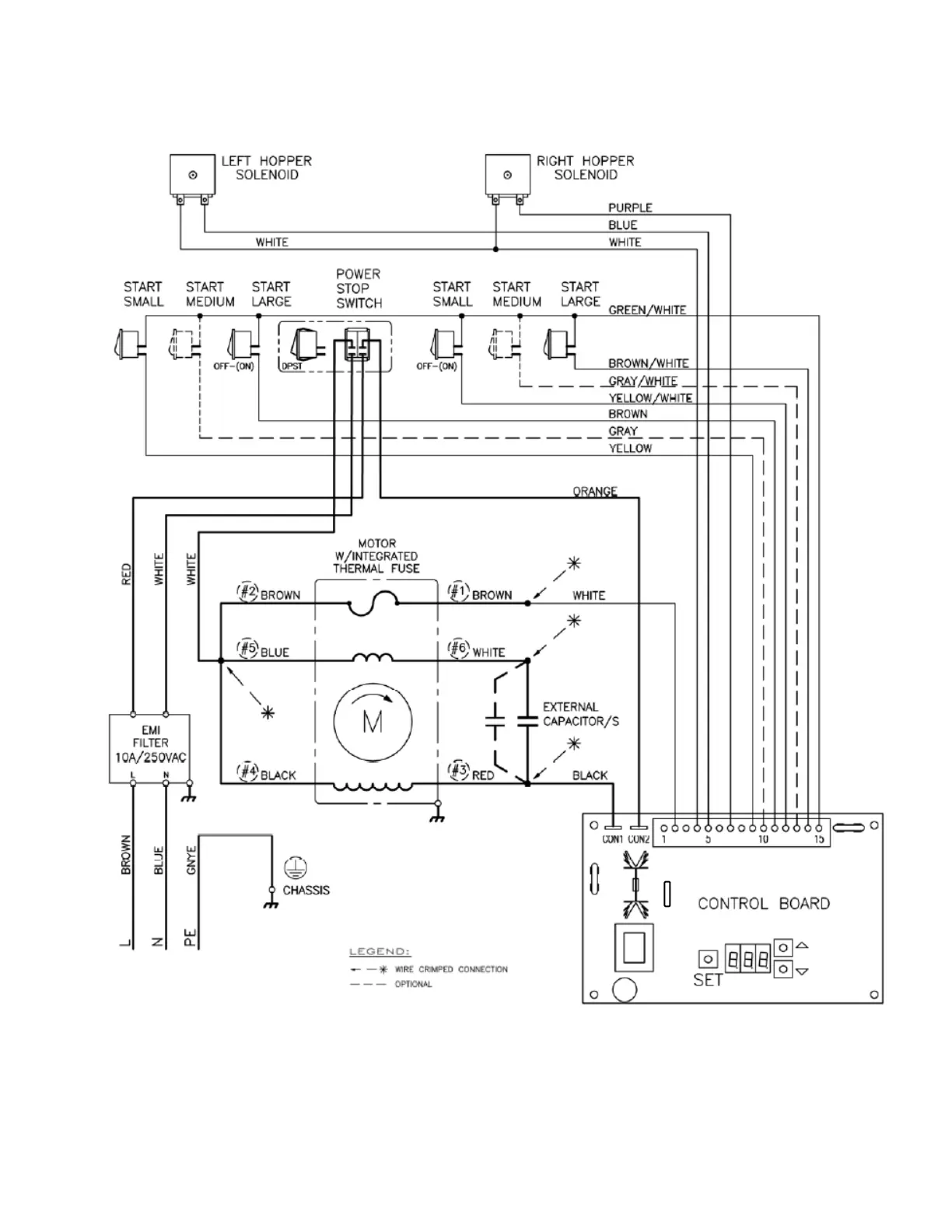
Wiring Diagrams
GR-2
Drawing 1401.00131.00 Effective January 2017

Related product manuals