EasyManua.ls Logo

Firepower FP-120 - Limited Warranty Claim Method; Limitation of Liability

Firepower FP-120
32 pages
Print Icon
To Next Page IconTo Next Page
To Next Page IconTo Next Page
To Previous Page IconTo Previous Page
To Previous Page IconTo Previous Page
Loading...
26
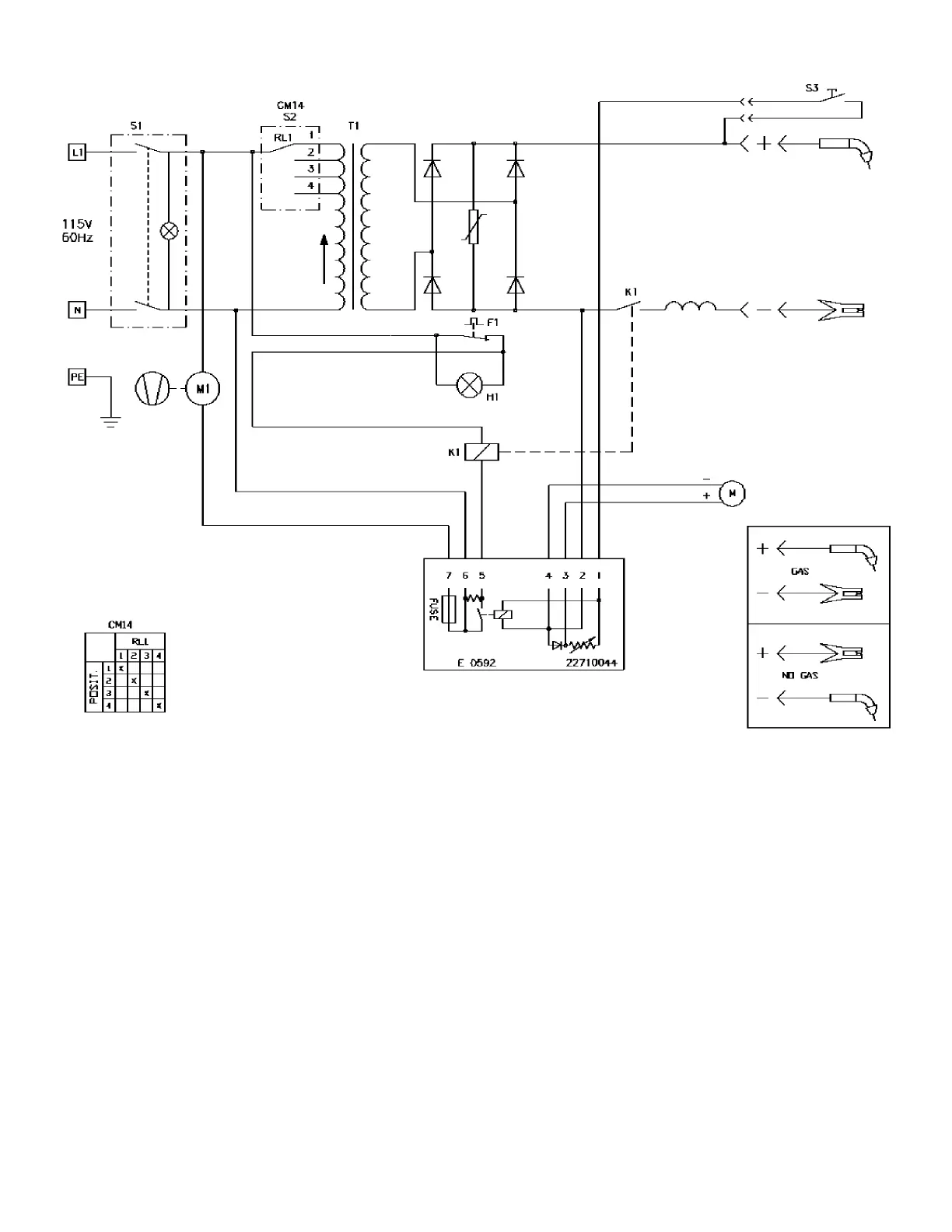
Figure 12: FP 130 Wiring Diagram

Table of Contents

Related product manuals