EasyManua.ls Logo

Firman T09275 - Service and Warranty; Ordering Replacement Parts; Limited Warranty Information

Firman T09275
48 pages
Print Icon
To Next Page IconTo Next Page
To Next Page IconTo Next Page
To Previous Page IconTo Previous Page
To Previous Page IconTo Previous Page
Loading...
English Customer Service: 1-844-FIRMAN1
42
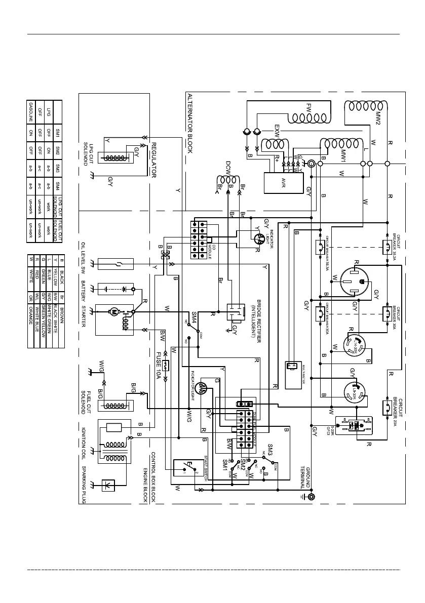
Parts Diagrams - Parts Lists - Wiring Diagram
Wiring Diagram

Related product manuals