EasyManua.ls Logo

Fisher MT-6130 - Wiring Diagram

Fisher MT-6130
10 pages
Print Icon
To Next Page IconTo Next Page
To Next Page IconTo Next Page
To Previous Page IconTo Previous Page
To Previous Page IconTo Previous Page
Loading...
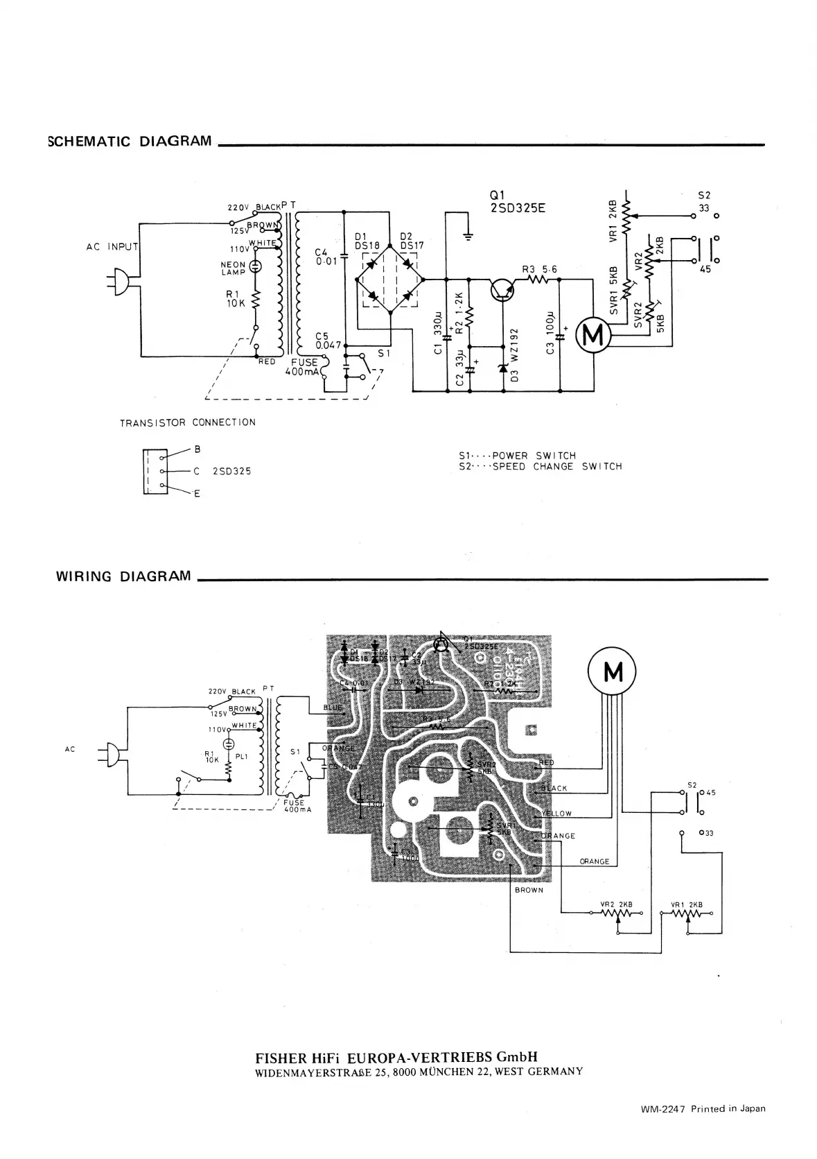
SCHEMATIC
DIAGRAM
.
ie
Q1
es
~
/S9
220V
BLACK
.
2S0325E
<
33
:
N
e
(@)
D1
D2
=
ra
:
AC
DS18
A
DSI17
a
2
:
aes
Re’,
XI
as
|
ss
x
aera
<
it)
:
-
os
>
NN
WY)
m~
>
aa
Tp)
oa
(op)
a
Si
N
2
=
=
ue
TT)
a
/
dad,
Sse
eS
ete
ee
vee
Mey
teat
Aare
ees
Sa
oe
/
TRANSISTOR
CONNECTION
B
:
S1---»POWER
SWITCH
;
C
26D325
S2:-:-SPEED
CHANGE SWITCH
ie
WIRING
DIAGRAM
220V
BLACK
AC
S2
©
(e)
O
033
ORANGE
BROWN
VR2
2KB
VR1
2KB
FISHER
HiFi
EUROPA-VERTRIEBS
GmbH
WIDENMAYERSTRABE
25,
8000
MUNCHEN
22,
WEST
GERMANY
WM-2247
Printed
in
Japan

Related product manuals