EasyManua.ls Logo

Fisher MT-730 - Page 17

Fisher MT-730
20 pages
Print Icon
To Next Page IconTo Next Page
To Next Page IconTo Next Page
To Previous Page IconTo Previous Page
To Previous Page IconTo Previous Page
Loading...
SPEED
Switch
LIFT
DOWN
Switch
LIFT
UP
Switch
POWER
Switch
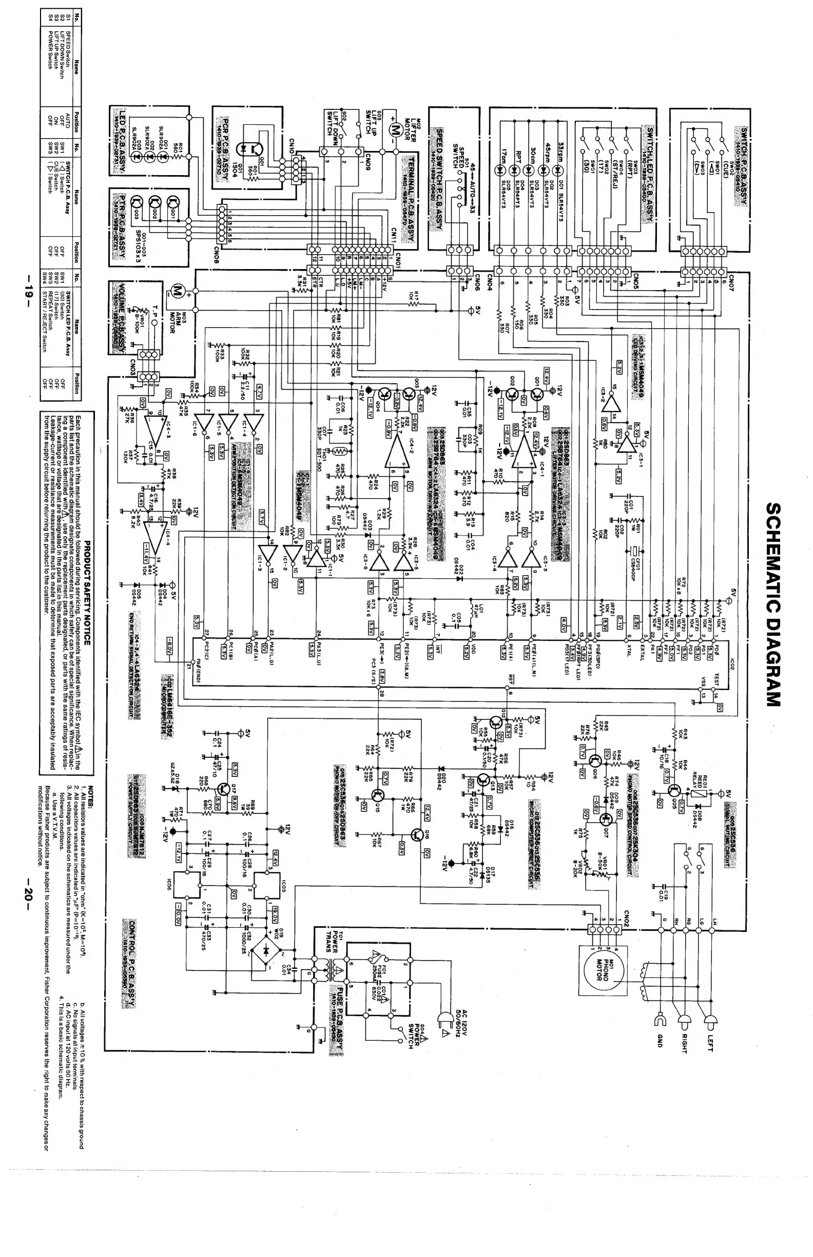
SCHEMATIC
DIAGRAM
wr,
1
REED
/
pos
RELAY
0s442
4
R43
Rad
10K
10K
(0.7V}
Oy’)
005
S
*hcie
[6,7v]
_)
10716
fov]
cFO1
[7
¢spacoe
12N,
Gp
no
r7a
po
Ou
47K
08442
74
R45
[OV]
CIE)
007
22K
PGS(SPD)
aos
Eoev}
PF3(30LED)
R76
22k=
[.7v]
Hov]
[ov)
75
1K
B-20K
PD3(17
LED)
001
SLRS4VT3
002
SLRS4VT3
003
SLRS4VTS
004
SLRS4PT3
00s
SLRS4VT3
PED
(4)
(LM)
45<=
AUTO<=33
$01
SPEED
:
:
switch’
7
OP
°
AC
120V
50/60Hz
a
099]
S————
A
|
$03
R67
LIFT
uP
NOK
SWITCH
TO"
POWER
¢
TRANS
THOY
SOT-5S00
244,
PA3{L.U)
12V
6
1cOS
ai9.
[12.4]
[is.0v]
woz
3
1
‘3
oO
O
oO
Z|
cael
*}
ces
if
O41
100/16
[ov]
234,
PA2(L.D)
.
+
c2a7L
dcz29
4
C33
*
0.4
PP
100/16
b
470/25
3
O
O
=
3
.
-12.1V)
-20.0V
(cO6
Q01~Q03
SPS103x3
NOTES:
poe
tN
ERORUCT
SAFETY
NOTICE
een
eS
1.
All
resistors
values
are
indicated
in
“ohm”
(K=10°,
M=104).
b.
All
voltages
+
10
%
with
respect
to
chassis
ground
|
Position
|
No.
|
Position
|
No.
|
=
——sName_——_—s|_-
Position
|
a
spear
a
in
me
bern
cellar
be
earditie
during
nth
patients
ays
lat
Apa
Wi
IEC
symbol
A\in
the
2.
Allcapacitors
values
are
indicated
in
“uF”
(P=10-"2).
c.
No
signals
at
input
terminals
parts
list
an
ie
schematic
diagram
designate
components
in
which
safety
can
be
of
special
significance.
v
en
replac-
Al
indi
*
;
.
@
AUTO
SWITCH
P.C.B.
Assy
SWITCH
LED
P.C.B.
Assy
ing
a
component
identified
with
A\
,
use
only
the
replacement
parts
designated,
or
parts
with
the
same
ratings
of
resis-
3
;
toner
aa
on
the
schematics
are
measured
under
the
7
oar
ates
Su
eGiedaicancad
OFF
swt
|
(<q)
Switch
OFF
(30)
Switch
OFF
tance,
watta
; -
Lek
eh
i
i
ge
or
voltage
that
are
designated
in
the
parts
list
in
this
manual.
ON
piel
Ford
wchpshees
Or
{i
Suite
ocr
Leakage-current
or
resistance
measurements
must
be
made
to
determine
that
exposed
parts
are
acceptably
insulated
oure
s
OFF
|
Sw
|
(
[>
)
Switch
Orr
SET
oration
OFF
from
the
supply
circuit
before
returning
the
product
to
the
customer.
a.
Use
a
V.T.V.M.
modifications
without
notice.
—20-
Because
Fisher
products
are
subject
to
continuous
improvement,
Fisher
Corporation
reserves
the
right
to
make
any
changes
or

Related product manuals