EasyManua.ls Logo

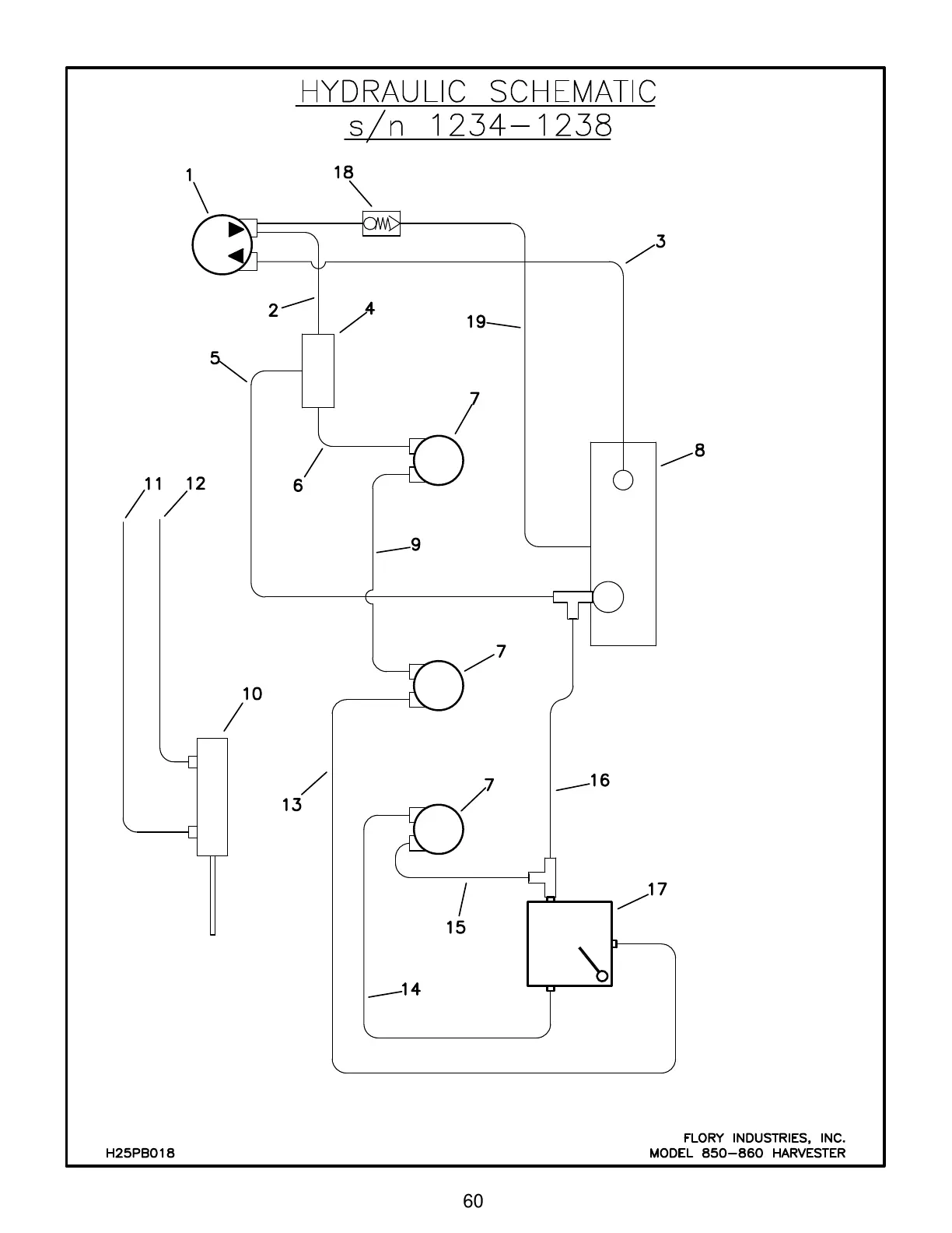
Flory 860 - SCHEMATICS; Hydraulic Schematics

Default Icon
94 pages
Print Icon
To Next Page IconTo Next Page
To Next Page IconTo Next Page
To Previous Page IconTo Previous Page
To Previous Page IconTo Previous Page
Loading...
60
Back To The Table Of Contents