EasyManua.ls Logo

Fluo DCT35IUINVR32 - Page 213

Default Icon
240 pages
Print Icon
To Next Page IconTo Next Page
To Next Page IconTo Next Page
To Previous Page IconTo Previous Page
To Previous Page IconTo Previous Page
Loading...
213
IT IT
Inverter DC Unità a cassetta U-match Series
53
(3) Come collegare il cavo di collegamento e il cavo di alimentazione
Far passare il cavo di collegamento e il cavo di alimentazione attraverso il
tubo isolante. Quindi, fissare i cavi con i fermacavi (come indicato nella
figura seguente).
Attenzione
Terminale senza
saldature
A Cavo a Filo pieno
B Cavo attorcigliato
Strato isolante
Vite con rondella speciale
Terminale
arrotondato
Morsettiera
Cavo
Vite con rondella
speciale
Terminale
arrotondato
Cavo
Tubo isolante
Tubo isolante
Fermacavi
Inverter DC Unità a cassetta U-match Series
54
1) Prima di accendere, verificare se l’unità interna ed esterna sono
alimentate.
2) Abbinare i numeri del terminale e i colori dei cavi con i colori indicati
nell’unità interna.
3) Una connessione errata dei cavi può bruciare i componenti elettrici.
4) Collegare i cavi saldamente nella scatola di derivazione.
Un’installazione incompleta può causare pericolo di incendio.
5) Utilizzare fermacavi per fissare i coperchi esterni dei cavi di
collegamento. (Gli isolanti devono essere fermati saldamente;
altrimenti possono verificarsi dispersioni elettriche).
6) Il cavo di massa deve essere collegato.
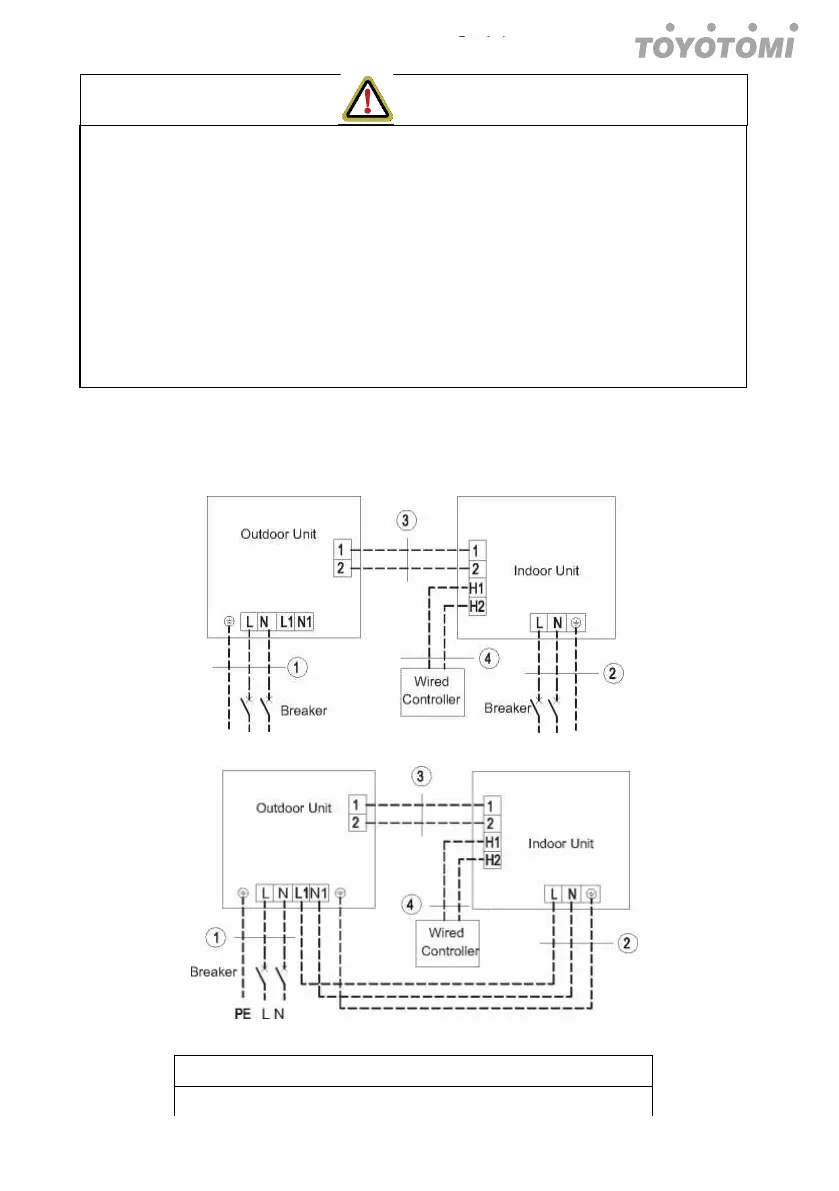
(4) Collegamenti elettrici fra unità interna ed esterna
Uni
mono fase: OU351INVR32, OU531INVR32, OU711INVR32, OU901INVR32
Alimentazione:220-240V~50Hz/208-230V~60Hz Alimentazione:220-240V~50Hz/208-230V~60Hz
Alimentazione:220-240V~50Hz/208-230V~60Hz Alimentazione:220-240V~50Hz/208-230V~60Hz
DCT35IUINVR32+OU351INVR32
DCT53IUINVR32+OU531INVR32

Table of Contents

Related product manuals