EasyManua.ls Logo

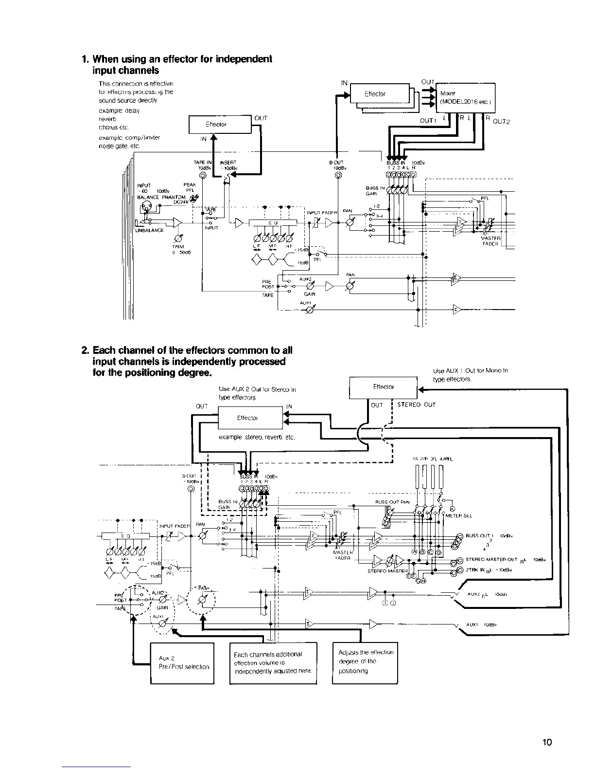
Fostex 454 - Processing Individual Input Channels; Independent Channel Effect Positioning

Fostex 454
24 pages
Print Icon
To Next Page IconTo Next Page
To Next Page IconTo Next Page
To Previous Page IconTo Previous Page
To Previous Page IconTo Previous Page
Loading...

Related product manuals