EasyManua.ls Logo

Fral FSW96 - Electrical Diagram (3 kW)

Fral FSW96
21 pages
Print Icon
To Previous Page IconTo Previous Page
To Previous Page IconTo Previous Page
Loading...
21
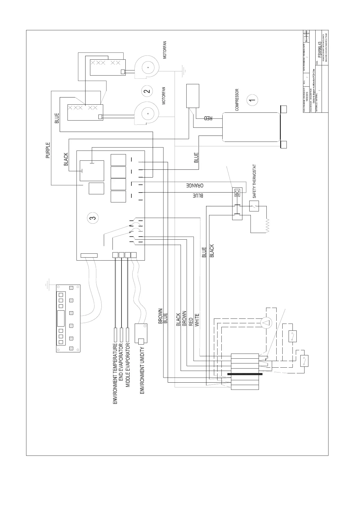
6. ЭЛЕКТРИЧЕСКАЯ СХЕМА (3 кВт)
COM
F PUMP
FAN
T1T2
T3
FLOAT
HPS
LPS
R.G.A
E.V
PUMP
0202
COMPRESSOR
CAPACITOR
L
N
T
234
RC
AG
1
JUMP 2
JUMP 1
GENERAC
ALARM
(OPTIONAL)
REMOTE
CONTROL
(OPTIONAL)
PUMP
(OPTIONAL)
REMOVE THE RESPECTIVE
BRIDGE IF YOU USE:
GENERAL ALARM -->BRIDGE 1-3
REMOTE CONTROL -->BRIDRE 2-3
PUMP -->BRIDGE 4-3
6-
5-
4-
3-
2-
1-
L-
6-
5-
4-
3-
2-
1-
L-
3kW
30A

Related product manuals