EasyManua.ls Logo

Friedrich 2008 - 2008 Models Wiring Diagram

Friedrich 2008
44 pages
Print Icon
To Next Page IconTo Next Page
To Next Page IconTo Next Page
To Previous Page IconTo Previous Page
To Previous Page IconTo Previous Page
Loading...
30
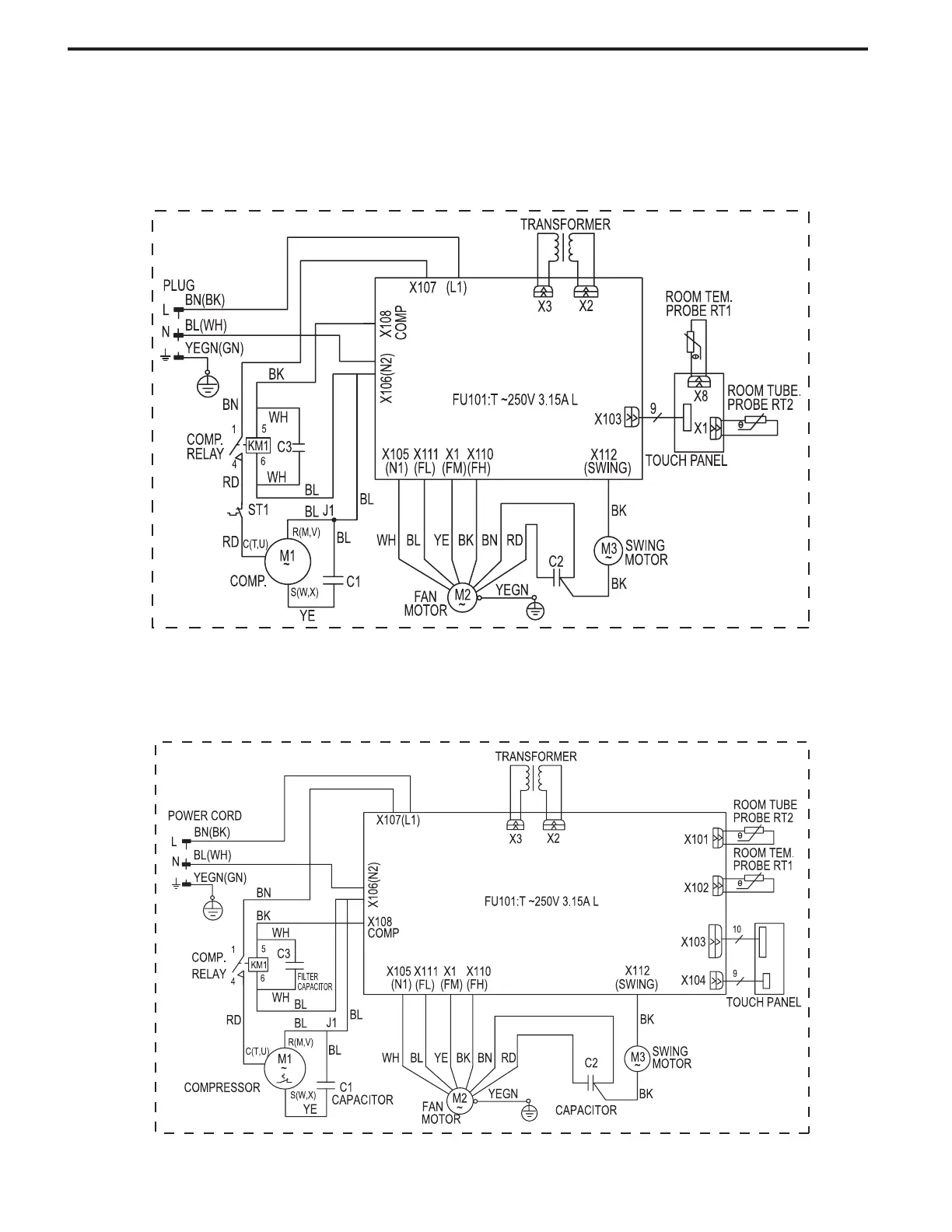
ELECTRONIC CONTROL
WIRING DIAGRAM: 2008 MODEL
CP24N30
CP14N10 / CP18N30

Related product manuals