EasyManua.ls Logo

Friedrich WallMaster WS10C10 - Electronic Control

Friedrich WallMaster WS10C10
60 pages
Print Icon
To Next Page IconTo Next Page
To Next Page IconTo Next Page
To Previous Page IconTo Previous Page
To Previous Page IconTo Previous Page
Loading...
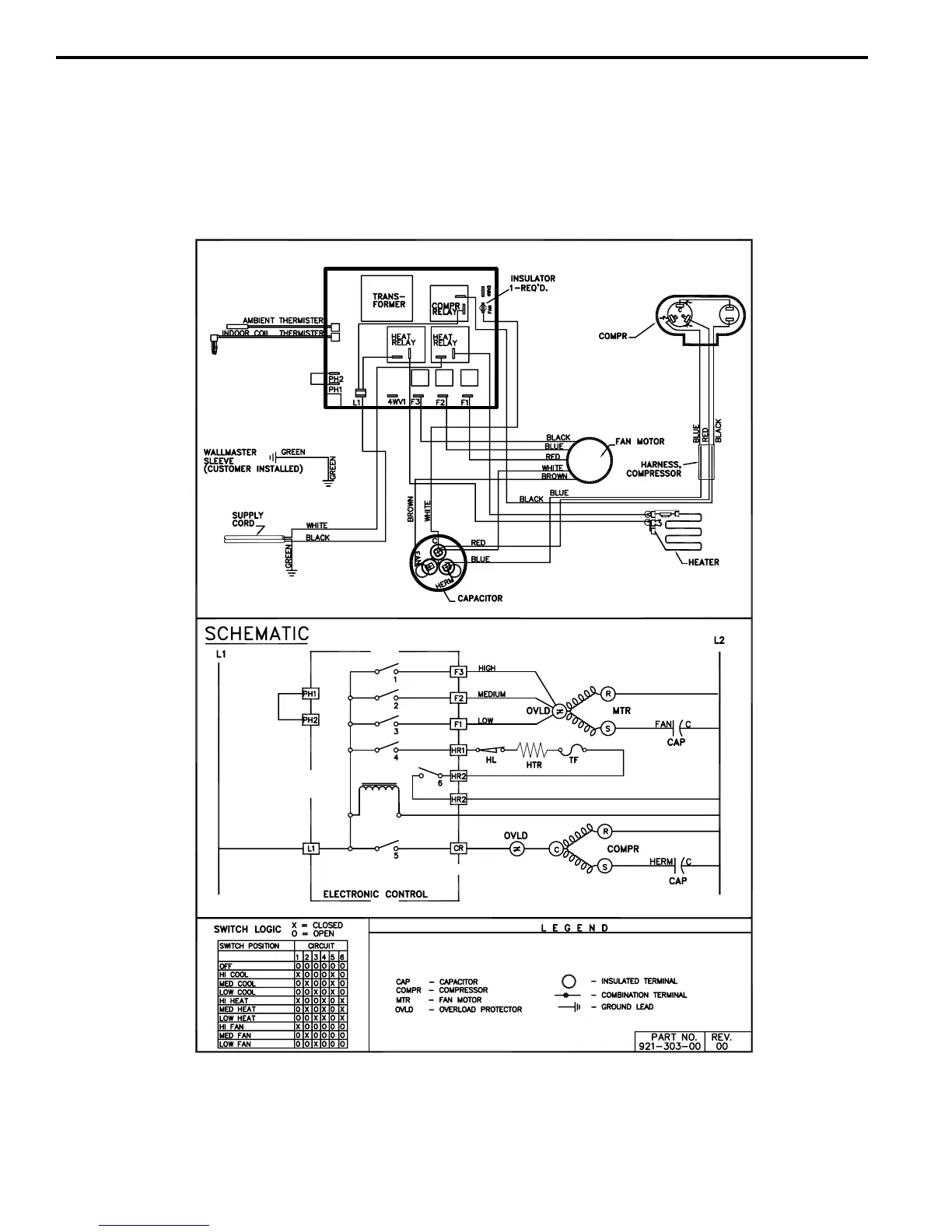
WALLMASTER WIRING DIAGRAM
ELECTRONIC CONTROL
COOL WITH ELECTRIC HEAT MODELS
230-Volt: WE10C33
*
, WE13C33
*
, WE15C33
*
43
*
Last character may vary.

Related product manuals