EasyManua.ls Logo

Frigidaire FDH25J - 2 Speed Fan - Models with Rotary Compressor

Frigidaire FDH25J
25 pages
Print Icon
To Next Page IconTo Next Page
To Next Page IconTo Next Page
To Previous Page IconTo Previous Page
To Previous Page IconTo Previous Page
Loading...
20
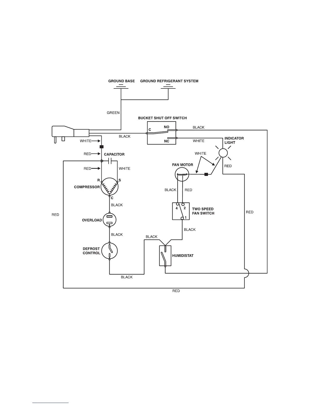
ELECTRICAL WIRING DIAGRAM
2 Speed Fan - Models With Rotary Compressor

Related product manuals