EasyManua.ls Logo

FRIMEC FCR200E - Page 27

Default Icon
37 pages
Print Icon
To Next Page IconTo Next Page
To Next Page IconTo Next Page
To Previous Page IconTo Previous Page
To Previous Page IconTo Previous Page
Loading...
Page 26
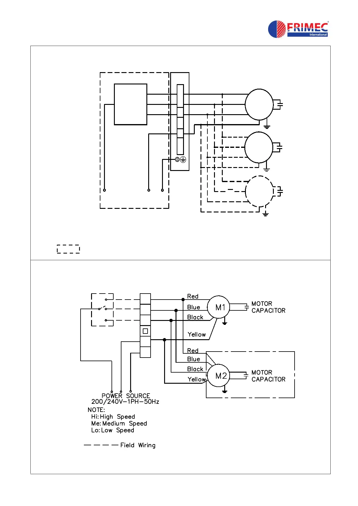
Field supply
3-speed
on/off
switch
4
3
1
2
Red
Blue
Black
Yellow
Yellow
Black
Blue
Red
Hi
Me
Lo
M
M
L
N
E
200/240V-1Ph-50Hz
E
Red
Blue
Black
Yellow
M
Model: FFM-BH
Model : FCR-B
E
L N E
Hi
Me
Lo
N
FAN SPEED SWITCH