EasyManua.ls Logo

Fujitsu AOG25RNBL - Page 14

Fujitsu AOG25RNBL
63 pages
Print Icon
To Next Page IconTo Next Page
To Next Page IconTo Next Page
To Previous Page IconTo Previous Page
To Previous Page IconTo Previous Page
Loading...
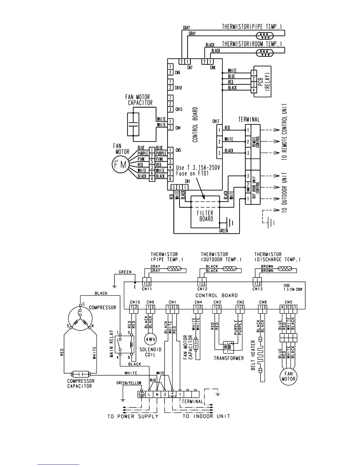
Model : ARG30RLC
Model : AOG30RMBL
2003.05.08
13
ARY30RLC
AOY30RMBL

Related product manuals