EasyManua.ls Logo

FUNAI DDVR-6830 - Page 26

FUNAI DDVR-6830
75 pages
Print Icon
To Next Page IconTo Next Page
To Next Page IconTo Next Page
To Previous Page IconTo Previous Page
To Previous Page IconTo Previous Page
Loading...
1-11-4
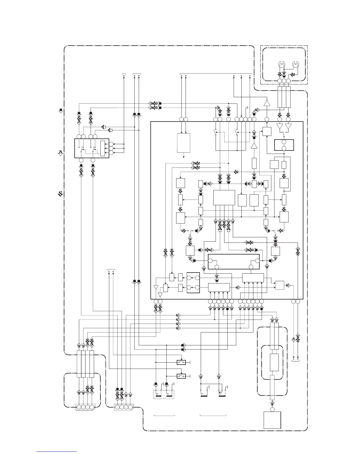
Hi-Fi Audio Block Diagram
H9903BLH
SIF
2
48
47
61 71
62 70
14
15
78
R-CH
INSEL
L-CH
INSEL
IF SINAL
PROCESS
NOR
SW
SERIAL
DATA
DECODER
OUTPUT
SELECT
VCO
LPF
L-CH
BPF
R-CH
PNR
L-CH
PNR
LIM DEV
COMP
SW
NOISE
VCO
LPF
LIM DEV
COMP
COMP
SW
NOISE
MIX
R-CH
BPF
P
R
R
L
P
R
HOLD
PULSE
NOISE
DET
DO
DET
ENV
DET
34 33
76
77
74
37
38
39
75
73
26
21
53
24
27
N-A-REC
LIM
80
N-A-PB
Hi-Fi-H-SW
LINE-MUTE
A-MODE
TO AUDIO
BLOCK DIAGRAM
IIC-BUS SDA
IIC-BUS SCL
TO
SERVO/ SYSTEM
CONTROL BLOCK
DIAGRAM
TO
SERVO/ SYSTEM
CONTROL BLOCK
DIAGRAM
MAIN CBA
Hi-Fi-
AUDIO(R)
7
Hi-Fi-COM 8
Hi-Fi-
AUDIO(L)
9
CN251
IC451 (MTS/ SAP/ Hi-Fi AUDIO PROCESS/ Hi-Fi HEAD AMP)
REC-AUDIO SIGNALPB-AUDIO SIGNAL Mode : SP/REC
DVD AUDIO SIGNAL
AFV CBA
JK101
2
6
2
6
1
3
1
3
JK1402
TU-AUDIO(R)
4
TU-AUDIO(L)
5
4
5
CN701CN1CN701 CN1
TU701
(TUNER UNIT)
SIF OUT
22
ALC
SW
SW
ALC
67
65
Q451
MUTE-ON
MUTE-ON
REAR
FRONT
JK751
Q753 Q754
AUDIO(R)
-OUT
AUDIO(L)
-OUT
JK754
AUDIO(R)
-IN
JK753
AUDIO(L)
-IN
IC751
(OUTPUT SELECT)
12
13
14
15
2
1
11109
SW CTL
VCR
DVD
VCR
DVD
OUTPUT-SELECT
DVD-AUDIO(R)-OUT
DVD-AUDIO(L)-OUT
TO DVD
VIDEO/AUDIO
BLOCK DIAGRAM
<DVD SECTION>
50
60
58
2
52
56
6
10
4
12
54
8
JACK-A CBA
AUDIO(R)-IN2
4
AUDIO(L)-IN2
5
4
5
AUDIO(R)-OUT2
1
AUDIO(L)-OUT2
2
1
2
CN2017CN2018
Hi-Fi
AUDIO
(R)
HEAD
Hi-Fi
AUDIO
(L)
HEAD
CYLINDER
ASSEMBLY
(DECK ASSEMBLY)
AUDIO(L)-MUTE
AUDIO(R)-MUTE
AUDIO(R)-IN2
AUDIO(R)-IN1
AUDIO(L)-IN2
AUDIO(L)-IN1
AUDIO(R)-OUT2
AUDIO(R)-OUT1
AUDIO(L)-OUT2
AUDIO(L)-OUT1
2
TO DVD VIDEO/AUDIO
BLOCK DIAGRAM
<DVD SECTION>

Related product manuals