EasyManua.ls Logo

FUNAI LH8-M40BB - Page 32

FUNAI LH8-M40BB
70 pages
Print Icon
To Next Page IconTo Next Page
To Next Page IconTo Next Page
To Previous Page IconTo Previous Page
To Previous Page IconTo Previous Page
Loading...
9-5
A03P0BLINV
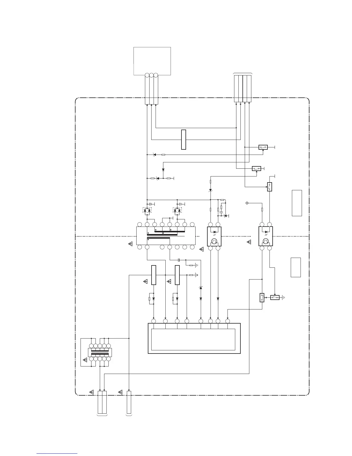
Inverter Power Block Diagram
LCD MODULE
ASSEMBLY
HOT
COLD
HOT CIRCUIT. BE CAREFUL.
TO SYSTEM
CONTROL
BLOCK DIAGRAM
CN453
INVERTER POWER CBA
CN1810
CN1801
T1801
T1831
8
7
5
3
4
2
1
10
9
11
12
13
14
15
16
Q1801
SWITCHING
Q1802
Q1884
SWITCHING
SWITCHING
IC1832
(ISOLATOR)
IC1831
(FEED BACK)
IC1801
(HIGH-VOLTAGE
RESONANT CONTROL)
TO POWER
SUPPLY
BLOCK
DIAGRAM
CN610
TO POWER
SUPPLY
BLOCK
DIAGRAM
CN600
HIGH-
VOLTAGE
RESONANT
CONTROL
8
12
13
2
14
9
5
4
14
3 2
14
3 2
Q1803
Q1804
Q1882
Q1871
AL+3.3V
CN1852
CN1851
PANEL+24V
10-14
Q1883
H.V.(BLACK)
2
HOT+15V(RED)
2
H.V.(BLACK)
1
BACKLIGHT-ADJ
2
BACKLIGHT-SW
3
8
9
3
2
1
10
11
6
5
4
BACKLIGHT-SW
2
P-ON-H1
5
PROTECT3
6
BACKLIGHT-ADJ
4
NOTE:
The voltage for parts in hot circuit is measured using
hot GND as a common terminal.

Related product manuals