EasyManua.ls Logo

GE JCKSO6 - Page 44

GE JCKSO6
51 pages
Print Icon
To Next Page IconTo Next Page
To Next Page IconTo Next Page
To Previous Page IconTo Previous Page
To Previous Page IconTo Previous Page
Loading...
42
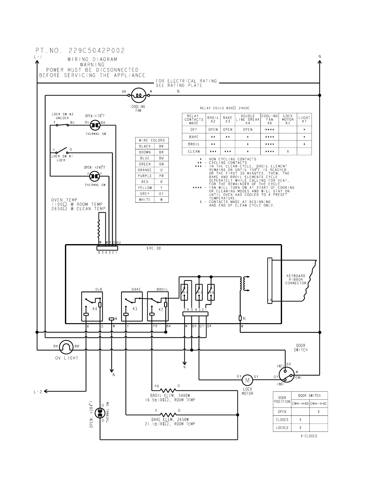
Models JCKP20, and JKP20 Schematic

Related product manuals