EasyManua.ls Logo

GE STD15C - Page 37

GE STD15C
44 pages
Print Icon
To Next Page IconTo Next Page
To Next Page IconTo Next Page
To Previous Page IconTo Previous Page
To Previous Page IconTo Previous Page
Loading...
GEK-45307
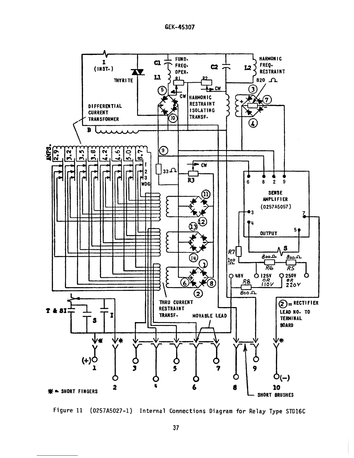
Figure
11
(O257A5o27—1)
I
(INST.
)
ThYRITE
HARMONIC
FR
EQ.
RESTRAINT
DIFFERENTIAL
Cu
RRENT
TRANSFORMER
SEllS
E
AMPLIFIER
(o257A
5057)
t&aiI
±
TiT
TO
**.
SHORT
FINGERS
2
‘1
6 8
10
SHORT
BRUSHES
Internal
Connections
Diagram
for
Relay
Type
STD16C
37

Related product manuals