EasyManua.ls Logo

Gemini XL-DD50 IV E - Page 6

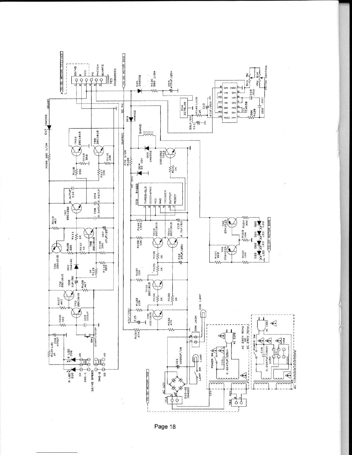
Gemini XL-DD50 IV E
8 pages
Print Icon
To Next Page IconTo Next Page
To Next Page IconTo Next Page
To Previous Page IconTo Previous Page
To Previous Page IconTo Previous Page
Loading...

Related product manuals