EasyManua.ls Logo

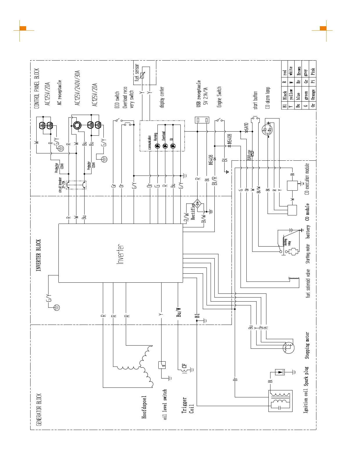
GENMAX GM6000iED - CIRCUIT DIAGRAM; GM5500 i Schematics

GENMAX GM6000iED
33 pages
Print Icon
To Next Page IconTo Next Page
To Next Page IconTo Next Page
To Previous Page IconTo Previous Page
To Previous Page IconTo Previous Page
Loading...
29
CIRCUIT DIAGRAM
GM5500i SCHEMATICS

Other manuals for GENMAX GM6000iED

Related product manuals