EasyManua.ls Logo

German pool HTB-916 - Page 9

German pool HTB-916
28 pages
Print Icon
To Next Page IconTo Next Page
To Next Page IconTo Next Page
To Previous Page IconTo Previous Page
To Previous Page IconTo Previous Page
Loading...
P.9
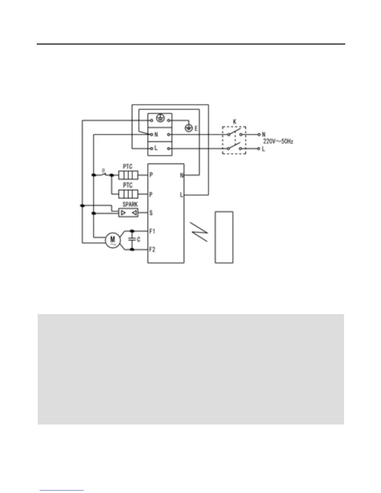
如需要重新接線,請嚴格遵守接線圖進行連接。
接線圖
安裝說明
K:斷路器 F1:吹風 F2:換氣 P: PTC發熱器 θ: 熱保護器
- 本產品安裝應盡量遠離窗簾和其他可燃材料,以避免火災等危險;
- 本產品安裝應避免在浴缸或淋浴區可觸及到開關;
- 通風管應避免與燃氣熱水器排氣管接入同一煙道,以防危險氣體的滲入;
- 接線應由專業電工完成;
- 安裝時電源線必須保持在斷電狀態;
- 電源線必須能承受10A以上的負載;
- 本產品應可靠接地。
警 告
S:負離子
黃綠
「電源雙極開關」
規格應不低於
250V~15A