EasyManua.ls Logo

Glow-worm 30ci - Wiring Diagram (35 ci)

Glow-worm 30ci
60 pages
To Next Page IconTo Next Page
To Next Page IconTo Next Page
To Previous Page IconTo Previous Page
To Previous Page IconTo Previous Page
Loading...
45
4000123923-2
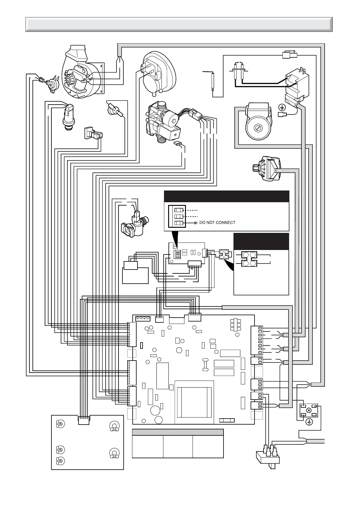
19b Wiring Diagram 35ci
1029-35kW8
bk- BLACK
w- WHITE
g/y- GREEN/
br - BROWN
b- BLUE
p- PINK
g- GREY
r - RED
or- ORANGE
gn- GREEN
y- YELLOW
YELLOW
KEY
WATER
PRESSURE
SENSOR
USER INTERFACE
THERMISTOR
CH
FLOW
SENSOR
PROGRAMMER
PUMP
IGNITOR
UNIT
GAS
CONTROL
VALVE
ww
w
g
bb
bk bk
3
1
b
CHASSIS
EARTH
230V~50Hz
PERMANENT
MAINS SUPPLY
FUSED AT 3A
PLUG
FUSE
125mAT
J2
J7
J4
J12
S1
J1
J13
J15
J11
H5
H2
H1
H4
H3
H8
H6
H7
ON/OFF
SWITCH
AIR PRESSURE
SWITCH
FAN
THREE-WAY
VALVE
SENSE
ELECTRODE
IGNITION
ELECTRODES
g/y
g/y
CHASSIS
EARTH
bk
br
w
g
w
g
w
g
p
p
or
y
gn
b
b
wr
br
bg/y
g/y
br
or
OVERHEAT
THERMOSTAT
g/y
g/y
br
br
b
b
g/y
4
3
2
1
br
br
b
J10
230V SWITCHED LIVE FROM HEATING CONTROLS.
230V SWITCHED LIVE FROM OPTIONAL FROST STAT.
REMOVE THE LINK IF FITTING
VOLTAGE FREE OR 230V
EXTERNAL CONTROLS.
IF THE LINK IS NOT REMOVED
THE BOILER WILL RUN
CONTINUOUSLY.
MAINS VOLTAGE HEATING CONTROLS PLUG
VOLTAGE FREE
HEATING CONTROLS
PLUG
CONTROLS
INTERFACE
LINK
w
y
r
gn
b
REMOVE VOLTAGE FREE LINK
FAN
SENSOR
g
w
p

Other manuals for Glow-worm 30ci

Related product manuals