EasyManua.ls Logo

Goodman GSX13 - Wiring Diagrams and Codes; Component Code Definitions; Wiring Color and Code Legends

Goodman GSX13
48 pages
Print Icon
To Next Page IconTo Next Page
To Next Page IconTo Next Page
To Previous Page IconTo Previous Page
To Previous Page IconTo Previous Page
Loading...
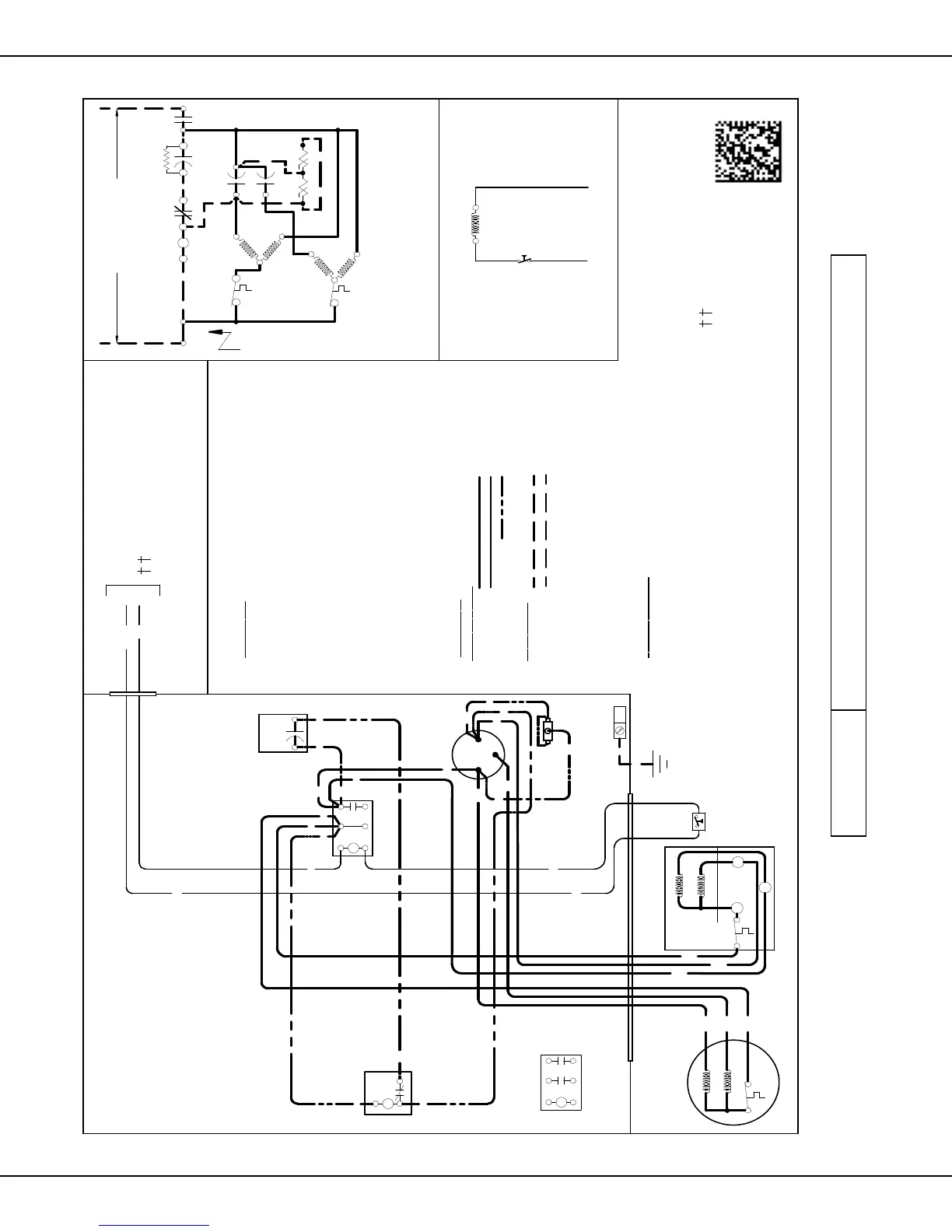
Wiring Diagram— GSX13018-241E
46 www.goodmanmfg.com SS-GSX13
SS-GSX13 www.goodmanmfg.com 47
USE N.E.C. CLASS 2 WIRE
COMP
ALTERNATE DOUBLE
POLE CONTACTOR ONLY
IO
T1
M
A
I
N
R
A
U
X
5
S
SR
SA
2
1
RCCF
SC
T2
C
L1 L2
(IF USED)
CH
C
F
M
A
I
N
A
U
X
C
C
0140R00258-B
BL
Y
C
LVJB
C
OLOR
C
ODE
BK --------------- BLACK
BL --------------- BLUE
BL/PK ---------- BLUE/PINK STRIPE
BR --------------- BROWN
OR --------------- ORANGE
PU --------------- PURPLE
RD --------------- RED
WH -------------- WHITE
YL ---------------- YELLOW
CONTROL BOX
CO
M
PO
N
E
NT
C
OD
E
C --------------- CONTACTOR
CM ------------ OUTDOOR FAN MOTOR
COMP -------- COMPRESSOR
HPS ----------- HIGH PRESSURE SWITCH
IO -------------- INTERNAL OVERLOAD
LVJB ---------- LOW VOLTAGE JUNCTION BOX
RCCF --------- RUN CAPACITOR FOR COMPRESSOR & FAN
SA ------------- START ASSIST
SC ------------- START CAPACITOR FOR COMPRESSOR (OPTIONAL)
SR ------------- START RELAY FOR COMPRESSOR (OPTIONAL)
CONTROLS SHOWN WITH THERMOSTAT IN 'OFF' POSITION.
OUTDOOR POWER SUPPLY
SEE RATING PLATE
WI
R
I
N
G
COD
E
FAC
T
O
RY
W
IRING
HIGH VOLTAGE
LOW VOLTAGE
OPTIONAL HIGH VOLTAGE
FIE
LD W
IRIN
G
HIGH VOLTAGE
LOW VOLTAGE
IO
CM
Y
BL/PK
YL
C
R
S
RD
BK
AUX
MAIN
COMP
NOTE 1
SC
RD
BL
RCCF
F
C
HERM
YL
YL
YL
BR
RD
PU
YL
RD
SR
5
2
1
BK
YL
BL
RD
BL
RD
RD
BK
BK
BK
C
T1
L1
T2
L2
RD
SA
(IF USED)
NOTE 2
EQUIPMENT GROUND
PU
BR
BK
MAIN
AUX
CM
IO
T1
L1
T2
L2
ALTERNATE DOUBLE
POLE CONTACTOR
NOTES:
1) TO INDOOR UNIT LOW VOLTAGE
TERMINAL BLOCK AND INDOOR
THERMOSTAT
2) START ASSIST FACTORY
EQUIPPED WHEN REQUIRED.
3) USE COPPER CONDUCTORS ONLY.
BL/PK
HPS
BL/PK
HPS
BL/PK
IO

  

WARNING
High Voltage:           


Other manuals for Goodman GSX13

Related product manuals