EasyManua.ls Logo

Graco ProMix 2KE - Schematics

Graco ProMix 2KE
76 pages
Print Icon
To Next Page IconTo Next Page
To Next Page IconTo Next Page
To Previous Page IconTo Previous Page
To Previous Page IconTo Previous Page
Loading...
Schematics
68 3A0869C
Schematics
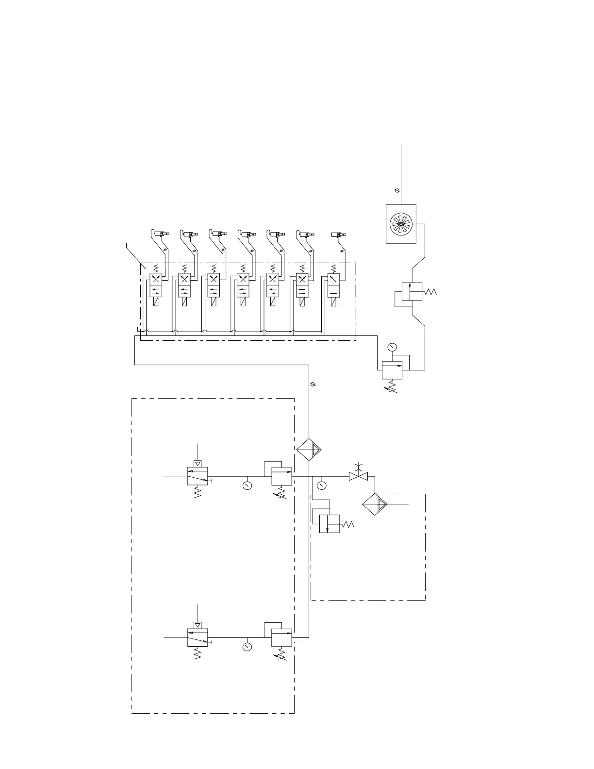
Hazardous Location System Pneumatic Schematic
MERKUR
MOTOR A
4-WAY SOLENOID
12 VDC
DOSE A2
VALV E
(OPTIONAL)
4-WAY SOLENOID
12 VDC
MANIFOLD
AIR EXHAUST MUFFLER
CLOSE
OPEN
5/32 TUBE
DOSE A3
VALV E
(OPTIONAL)
4-WAY SOLENOID
12 VDC
CLOSE
OPEN
5/32 TUBE
4-WAY SOLENOID
12 VDC
A
B
A
B
A
B
A
B
PURGE A
VALV E
CLOSE
OPEN
5/32 TUBE
DOSE A1
VALV E
CLOSE
OPEN
5/32 TUBE
DOSE B
VALV E
4-WAY SOLENOID
12 VDC
CLOSE
OPEN
5/32 TUBE
A
B
PURGE B
VALV E
4-WAY SOLENOID
12 VDC
CLOSE
OPEN
5/32 TUBE
A
B
GFB #1
VALV E
(OPTIONAL)
3-WAY SOLENOID
12 VDC
OPEN
5/32 TUBE
A
PUMP A PILOT
GAUGE
AIR REGULATOR
MERKUR
MOTOR B
PUMP B PILOT
GAUGE
AIR REGULATOR
GAUGE
3/4" AIR FILTER
AUTO DRAIN
20 MICRON
AIR
INPUT
3/4" BALL VALVE
BLEED TYPE
3/8" AIR FILTER
AUTO DRAIN
5 MICRON
100 PSI (.7 MPa, 7 BAR)
ALTERNATOR
AIR REG.
18 PSI (.12 MPa,
1.2 BAR)
RELIEF VALVE
20 PSI (.12 MPa,
1.2 BAR)
AIR SUPPLY
3/8" TUBE
TO MANIFOLD
TURBINE/POWER SUPPLY
1/2" O.D. x 60" LONG TUBE
PUMPS SYSTEMS ONLY
RELIEF VALVE
85/110 PSI (.58/.76
MPa, 5.8/7.6 BAR)
PUMPS SYSTEMS ONLY

Table of Contents

Other manuals for Graco ProMix 2KE