EasyManua.ls Logo

GRE 777590 - Electrical Wiring; SWIMMING POOL HEAT PUMP WIRING DIAGRAM (Models 777590, 777591, 778375)

GRE 777590
188 pages
Print Icon
To Next Page IconTo Next Page
To Next Page IconTo Next Page
To Previous Page IconTo Previous Page
To Previous Page IconTo Previous Page
Loading...
- 22 -
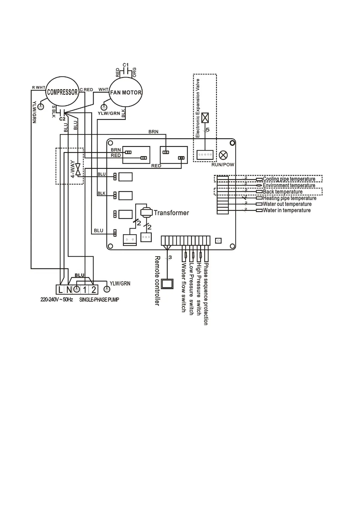
5. Electrical Wiring
5.1 SWIMMING POOL HEAT PUMP WIRING DIAGRAM
777590,777591,778375

Related product manuals